GM Service Manual Online
For 1990-2009 cars only
Makes
🢒
Chevrolet
🢒
2002
🢒
Venture Ext.
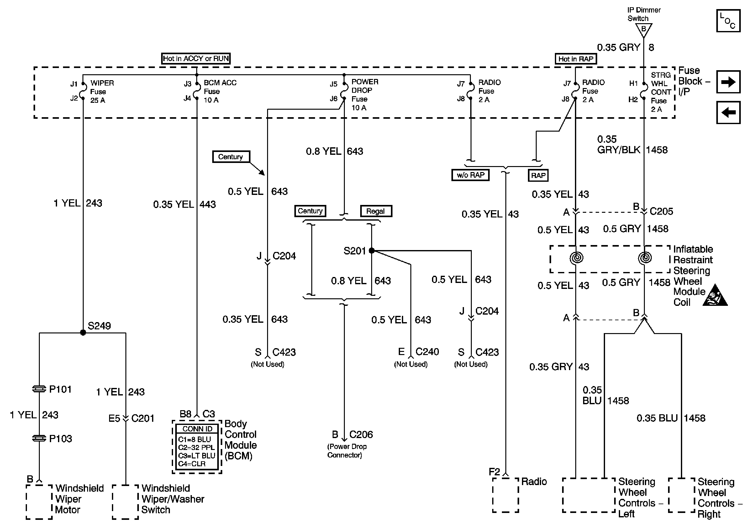
🢒 BCM, Power Drop, SW. Switchs
BCM, Power Drop, SW. Switchs
BCM,Power Drop,SW.Switchs
Master Electrical Component List
Blower, Cruise, HVAC
Lighting
Lighting
SIR Caution