GM Service Manual Online
For 1990-2009 cars only
Makes
🢒
Chevrolet
🢒
2002
🢒
Venture Ext.
🢒 Starting
Starting
Starting
Master Electrical Component List
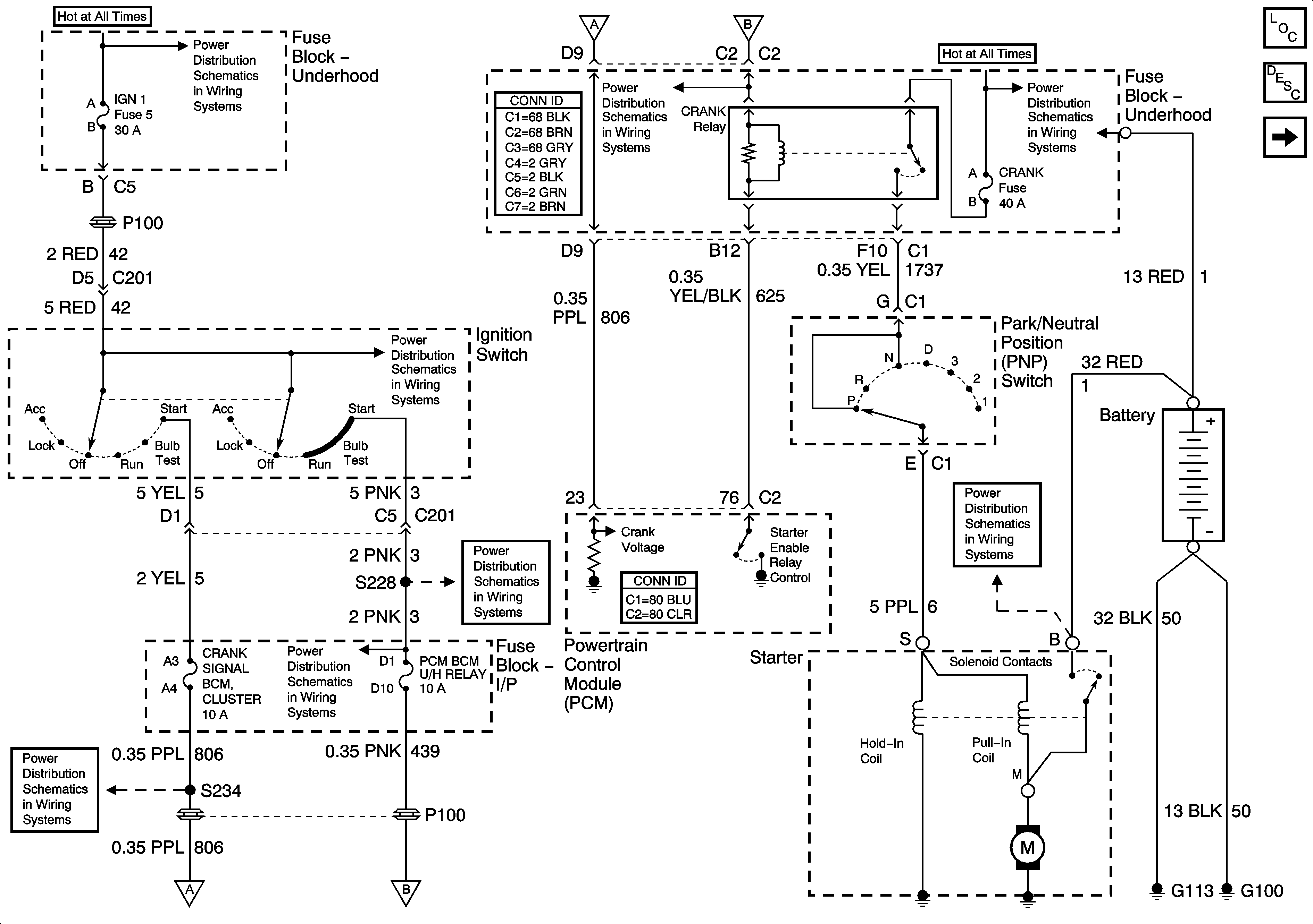
Starting System Description and Operation
Charging
IGN 1
Power Bussing for Fuse Block Underhood Page 1 of 2
Power Bussing for Fuse Block Underhood Page 1 of 2
IGN 1
Cluster, BCM, PCM, BTSI
PCM, BCM, Cluster, Turn, SDM
IGN 1
Power Bussing for Fuse Block Underhood Page 1 of 2