GM Service Manual Online
For 1990-2009 cars only
Makes
🢒
Chevrolet
🢒
2002
🢒
Venture Ext.
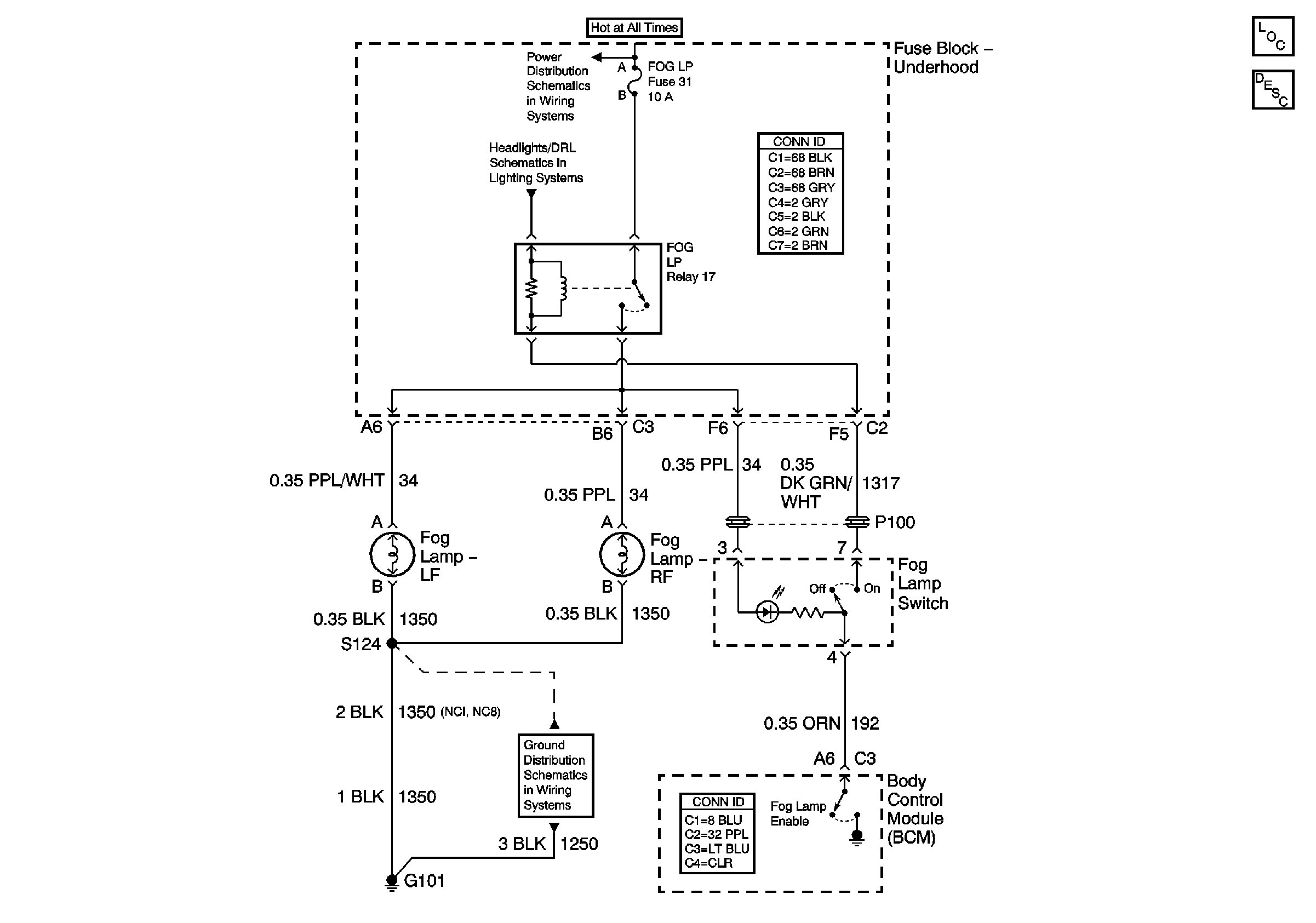
🢒 Fog Lamp Relay
Fog Lamp Relay
Master Electrical Component List
Exterior Lighting Systems Description and Operation
Power Bussing for Fuse Block Underhood Page 1 of 2
Headlamps and Headlamp Dimmer Switch
G101