GM Service Manual Online
For 1990-2009 cars only
Makes
🢒
Chevrolet
🢒
2002
🢒
Venture Ext.
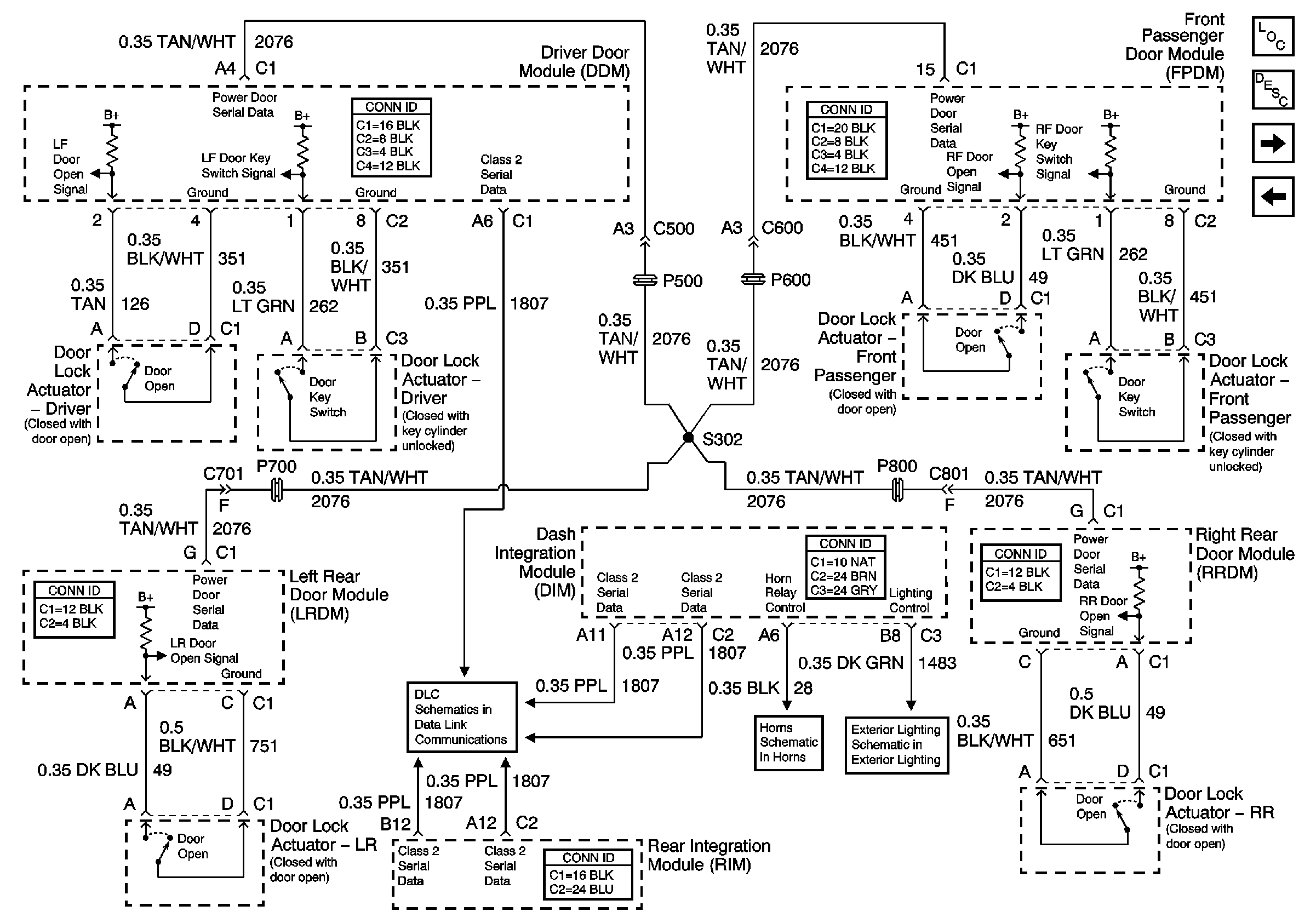
🢒 Content Theft Deterrent (CTD) System
Content Theft Deterrent (CTD) System
Content Theft Deterrent (CTD) System
Master Electrical Component List
Class 2 Serial Data
Vehicle Theft Deterrent (VTD) System
Indicators - VTD and CTD