GM Service Manual Online
For 1990-2009 cars only
Makes
🢒
Chevrolet
🢒
2007
🢒
Vivant
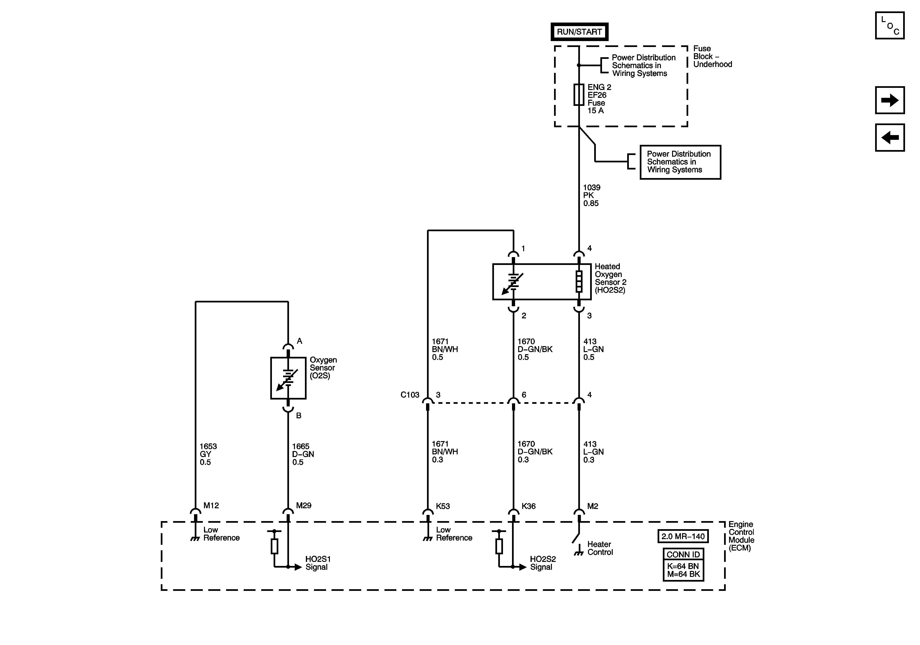
🢒 Oxygen Sensors
Oxygen Sensors
Oxygen Sensors (O2S)
Master Electrical Component List
Ignition Controls, Ignition System
Engine Data Sensors
Engine Main and Fuel Pump Fuses (ITMS)