GM Service Manual Online
For 1990-2009 cars only
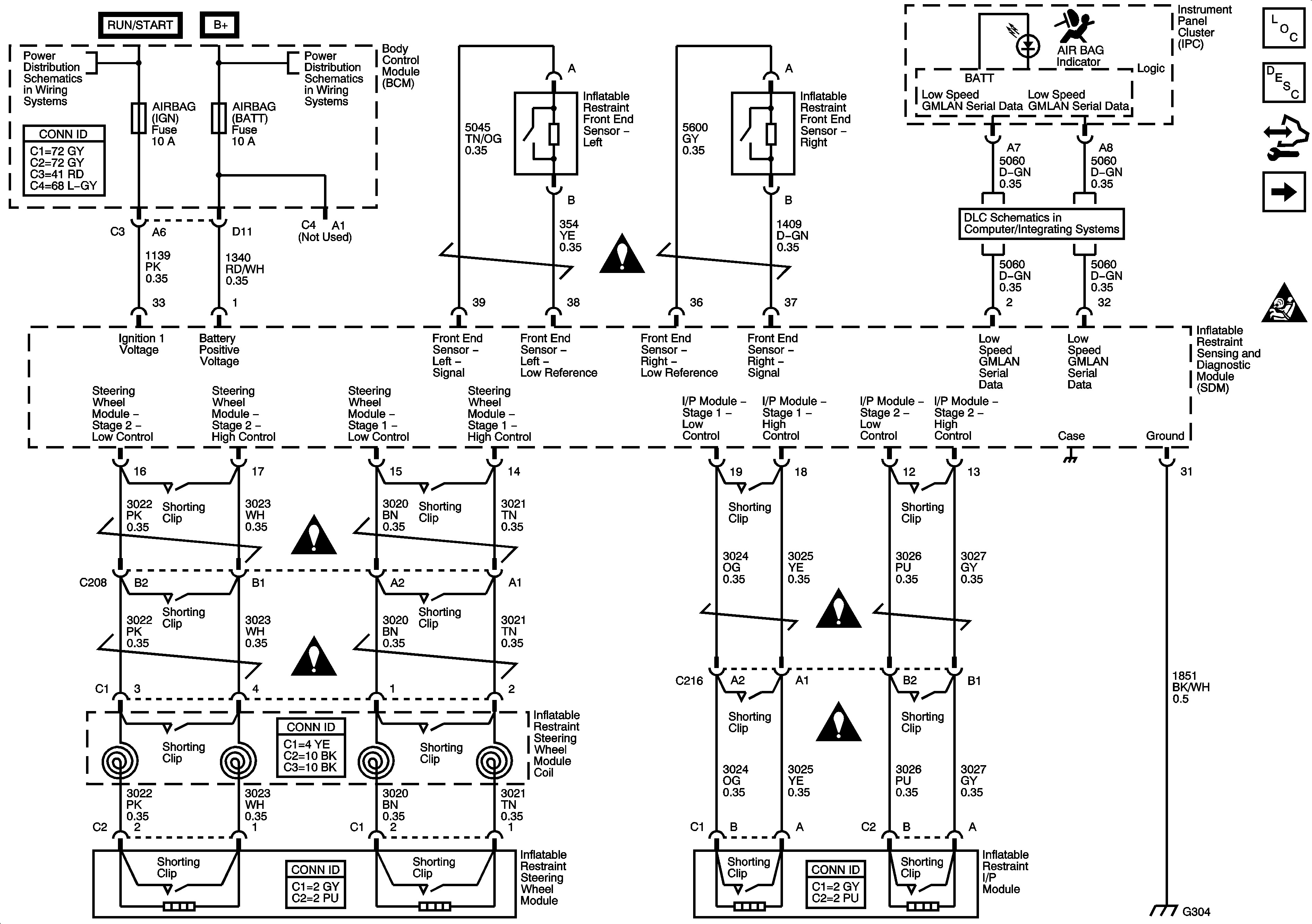
Figure 1:

Power, Ground, Module, Sensors and Indicator


Object Number: 1461926  Size: FS
Master Electrical Component List
Seat Belt System Description and Operation
Control Module References
Impact Modules and Sensors - AY0
SIR Schematic Icons
Underhood Juction Block - Run Relay, Run/Crank ICBM, HVAC Blower, HVAC Head/ECC, EPS AIR BAG IGN, Run/Crank ELEC Fuses
Underhood Junction Block - IBCM Batt1, BCM - Radio/RFA, Ignigion Sensor, HVAC BATT, Cluster/Theft, Air Bag Batt Fuses
Low Speed Serial Data
SIR Schematic Icons
SIR Schematic Icons
SIR Schematic Icons
SIR Schematic Icons
SIR Schematic Icons
G304 and G305
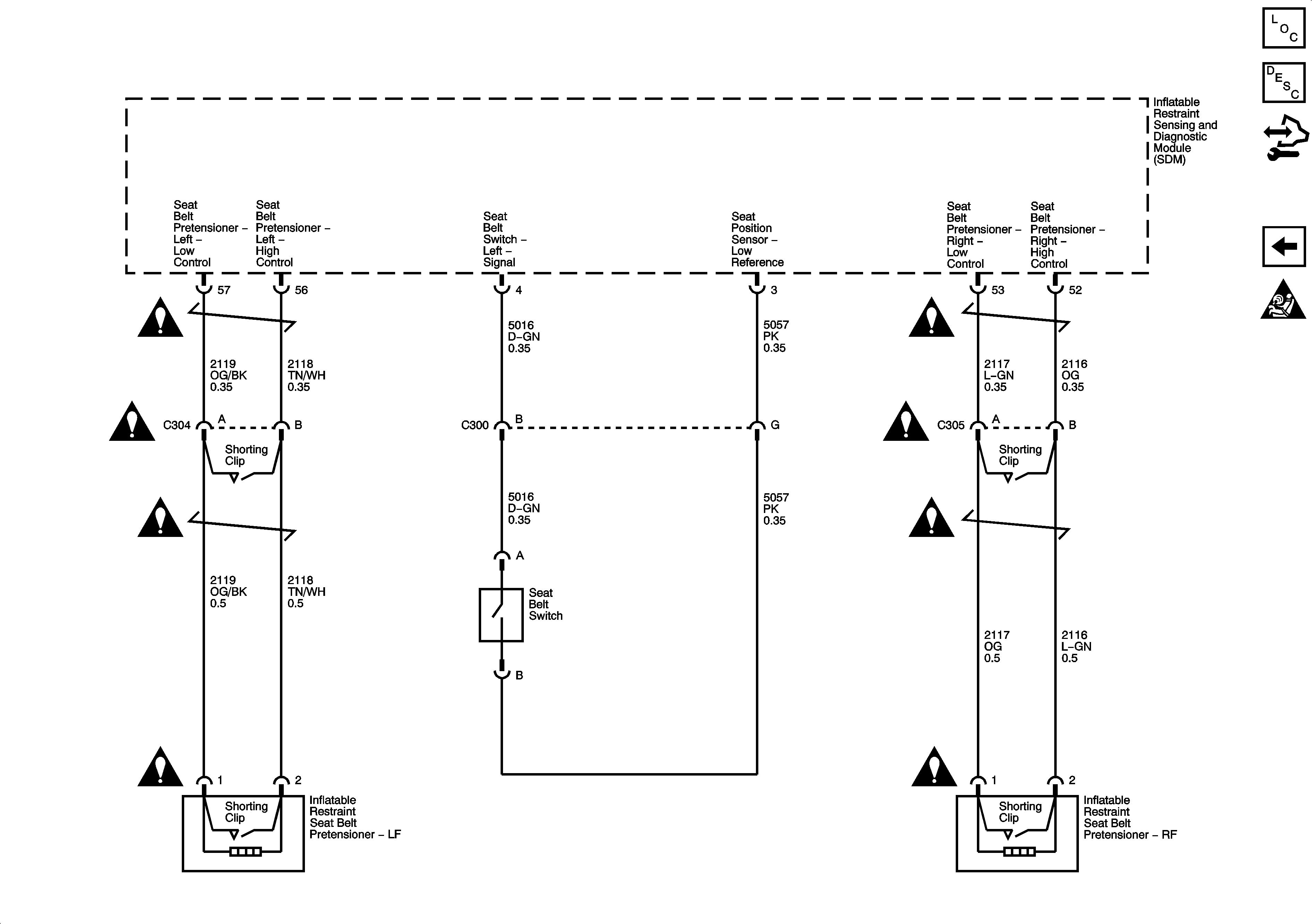
Figure 2:

Impact Modules and Sensors -- AY0


Object Number: 1461927  Size: FS
Master Electrical Component List
Seat Belt System Description and Operation
Control Module References
Seat Belt Pretensioners and Seat Belt Switch
Power, Ground, Module, Sensors and Indicator
SIR Schematic Icons
SIR Schematic Icons
SIR Schematic Icons
SIR Schematic Icons
SIR Schematic Icons
SIR Schematic Icons
Figure 3:

Seat Belt Pretensioners and Seat Belt Switch


Object Number: 1461928  Size: FS
Master Electrical Component List
SIR System Description and Operation
Control Module References
Impact Modules and Sensors - AY0
SIR Schematic Icons
SIR Schematic Icons
SIR Schematic Icons
SIR Schematic Icons
SIR Schematic Icons
SIR Schematic Icons
SIR Schematic Icons
SIR Schematic Icons
SIR Schematic Icons