GM Service Manual Online
For 1990-2009 cars only
Makes
🢒
HUMMER
🢒
2007
🢒
H2
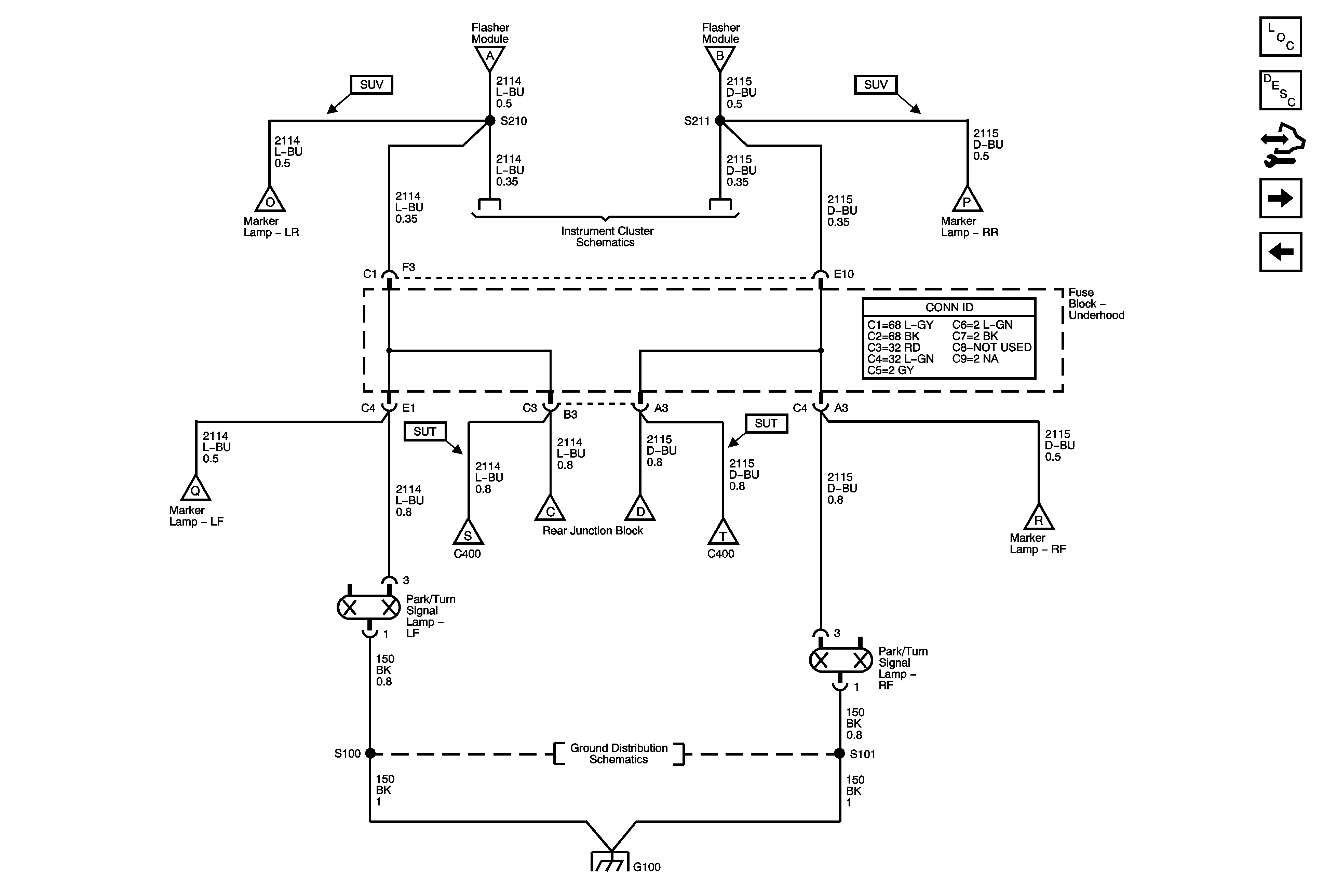
🢒 07 H2 Exterior Lights Schematics - Marker Lamps and Front Turn Signal Lamps
07 H2 Exterior Lights Schematics - Marker Lamps and Front Turn Signal Lamps
Marker Lamps and Front Turn Signal Lamps
Master Electrical Component List
Exterior Lighting Systems Description and Operation
Control Module References
Rear Turn Signal Lamps
Turn Signal/Hazard Switch and Flasher Module
Turn Signal/Hazard Switch and Flasher Module
Tail Lamps, Rear Marker, and License Lamps
Indicators
Tail Lamps, Rear Marker, and License Lamps
Park Lamp Relay, Front Park, and Marker Lamps
Tail Lamps, Rear Marker, and License Lamps
Rear Turn Signal Lamps
Tail Lamps, Rear Marker, and License Lamps
Park Lamp Relay, Front Park, and Marker Lamps
G100 and G105
G100 and G105