GM Service Manual Online
For 1990-2009 cars only
Figure 1:

Power, Ground, MIL, and Security


Object Number: 1566529  Size: FS
Master Electrical Component List
Instrument Cluster Description and Operation
Control Module References
Gages
B+ Bus - Underhood Fuse Block - 1 of 2
Module Power, Ground, Serial Data, MIL, and DLC
Vehicle Theft Deterrent
Data Link Connector (DLC) Schematics
G300, G310, and G320
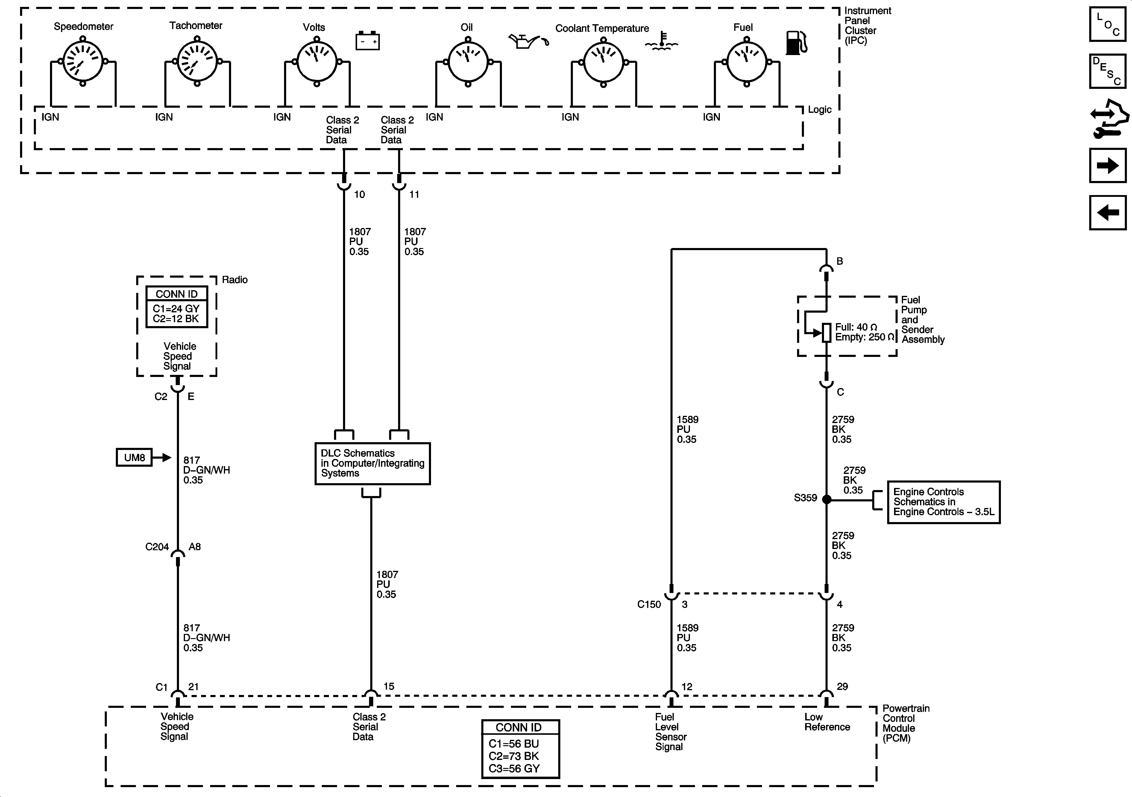
Figure 2:

Gages


Object Number: 1566536  Size: FS
Master Electrical Component List
Instrument Cluster Description and Operation
Control Module References
Indicators
Power, Ground, MIL, and Security
Data Link Connector (DLC) Schematics
Fuel and EVAP Controls
Figure 3:

Indicators


Object Number: 1566539  Size: FS
Master Electrical Component List
Instrument Cluster Description and Operation
Control Module References
Gages
Turn Signal/Stop Lamps
Data Link Connector (DLC) Schematics
Seat Belt Schematics