GM Service Manual Online
For 1990-2009 cars only
Makes
🢒
Isuzu
🢒
2003
🢒
Ascender - 4WD
🢒 Premium Radio
Premium Radio
Premium Radio
Master Electrical Component List
Radio/Audio System Description and Operation w/ CTF
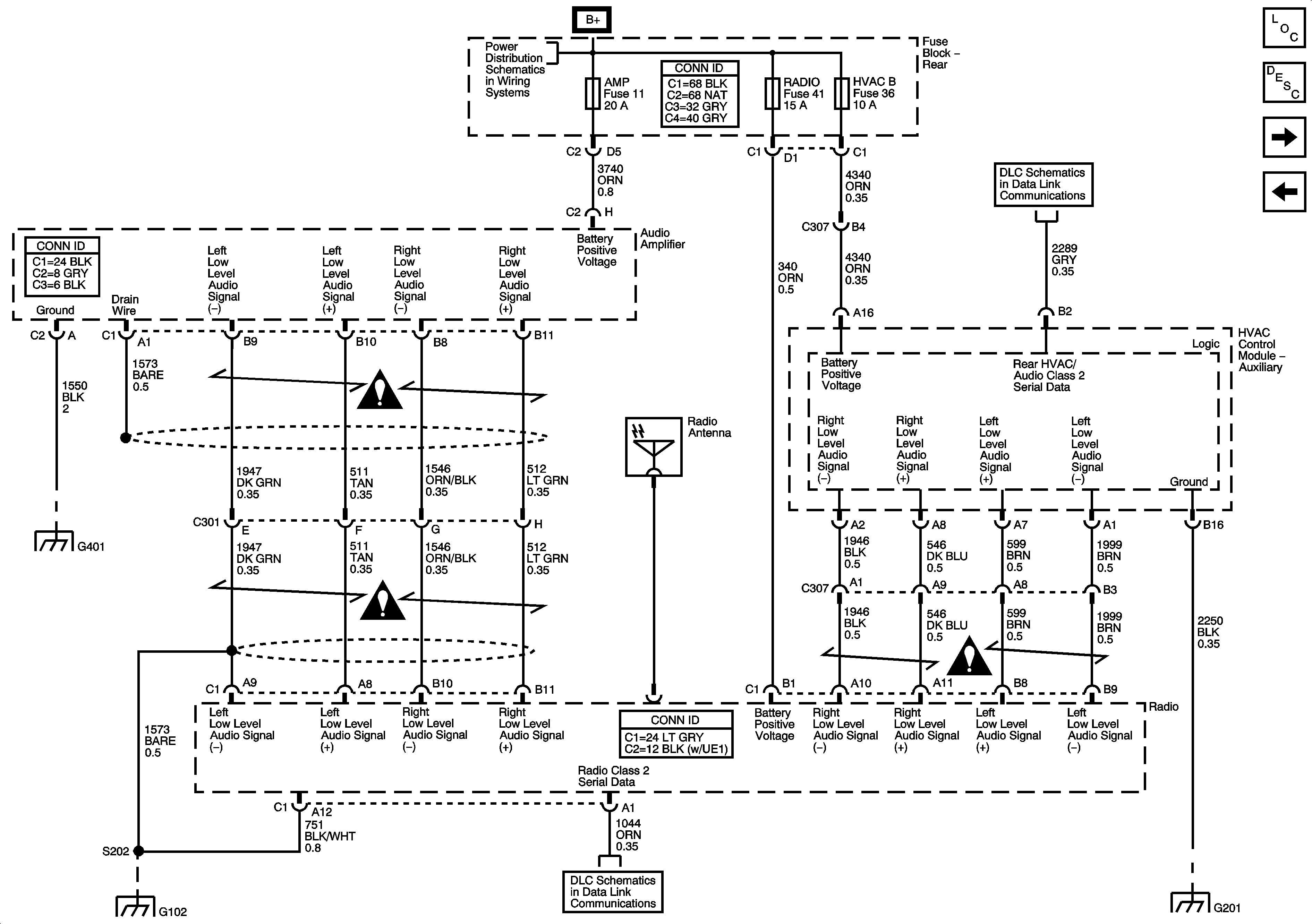
Premium Radio Speakers and Amplifier
Base Radio With Rear Seat Audio
Entertainment Schematic Icons
Data Link Communication
G201, 1 of 2
G102, G104, G105, and G107
G401, G402, and G403
Entertainment Schematic Icons
TRLR-E BRK,STOP, BLOWER, CIGAR, W/S WASH, A/C, FOG LAMP, PCM B Buses) Fuses
Data Link Connector