GM Service Manual Online
For 1990-2009 cars only
Makes
🢒
Isuzu
🢒
2003
🢒
Ascender - 4WD
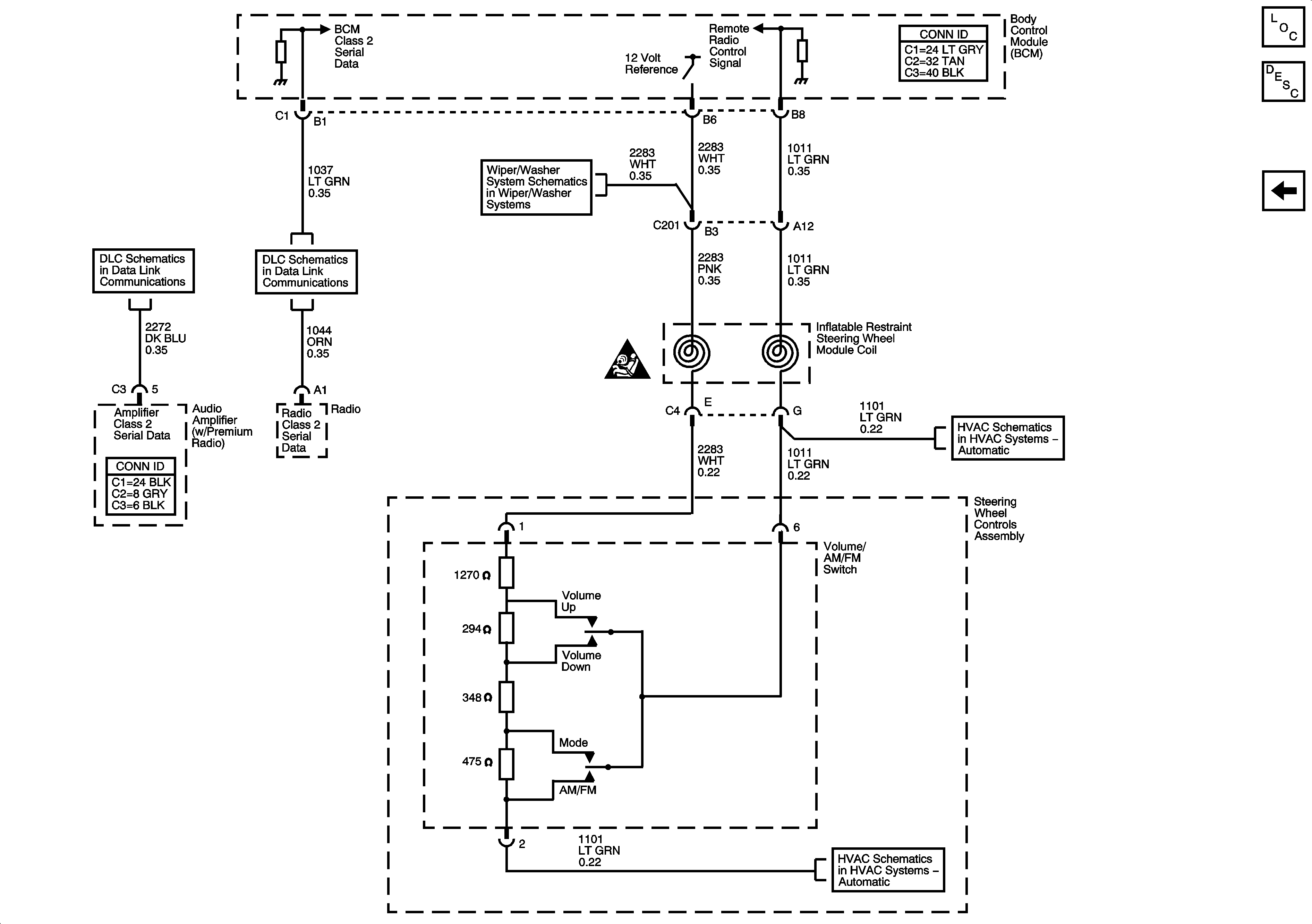
🢒 Steering Wheel Controls
Steering Wheel Controls
Steering Wheel Controls
Master Electrical Component List
Radio/Audio System Description and Operation w/ CTF
Premium Radio Speakers and Amplifier
Steering Wheel Controls
SIR Caution for Zoning
Data Link Communication
Data Link Connector
Rear Wiper/Washer