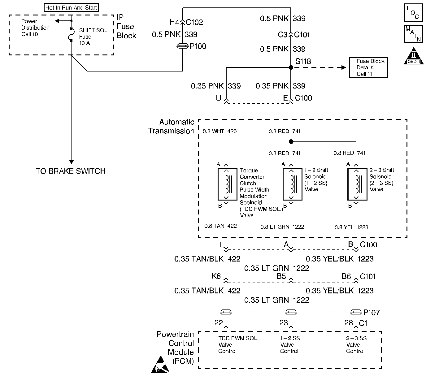
The 1-2 shift solenoid valve controls transmission fluid to the 1-2 shift valve. Ignition voltage is provided to the solenoid. The Powertrain Control Module's (PCM) Output Driver Module (ODM) provides the ground. When the 1-2 shift solenoid valve is commanded ON, the PCM senses 0 volts. When the 1-2 shift solenoid valve is commanded OFF, the PCM senses ignition voltage.
When the PCM detects voltage limits that do not meet the calibration, then DTC P0753 sets. DTC P0753 is a Type A DTC.
| • | No ODM DTC P1650. |
| • | The engine run time is greater than 5 seconds. |
| • | The PCM detects an open, a short to ground, or a short to power on the 1-2 shift solenoid valve circuits within 5 seconds. |
| • | The PCM illuminates the Malfunction Indicator Lamp (MIL). |
| • | SERVICE ENGINE SOON displays on the Driver Information Center (DIC). |
| • | The PCM commands 2nd gear. |
| • | The PCM commands default line pressure. |
| • | The PCM inhibits TCC engagement. |
| • | The PCM disables steady state adapts. |
| • | The PCM disables garage shift adapts. |
| • | DTC P0753 is stored in the PCM history. |
| • | The PCM turns OFF the MIL after three consecutive trips without a failure reported. |
| • | A scan tool can clear the DTC from the PCM history. The PCM clears the DTC from the PCM history if the vehicle completes 40 warm-up cycles without a failure reported. |
| • | The PCM cancels the DTC default actions when the fault no longer exists and the ignition is OFF long enough in order to power down the PCM. |
| • | Inspect the wiring for poor electrical connections at the PCM, the transmission 20-way connector, the 1-2 shift solenoid valve connector and all other circuit connecting points for the following conditions: |
| - | A bent terminal |
| - | A backed out terminal |
| - | A damaged terminal |
| - | Poor terminal tension |
| - | A chafed wire |
| - | A broken wire inside the insulation |
| - | Moisture intrusion |
| • | When diagnosing for an intermittent short or open, massage the wiring harness while watching the test equipment for a change. |
| • | Refer to Shift Solenoid Valve State and Gear Ratio table. |
The numbers below refer to the step numbers on the diagnostic table.
This step verifies that the 1-2 Shift Solenoid Valve is operating and that an intermittent condition may have set the DTC.
This step isolates the Automatic Transmission Wiring Harness so that you can diagnose the Engine Wiring Harness.
This step isolates circuit 1222 for an open.
This step isolates circuit 1222 of the Engine Wiring Harness for a short to power.
This step isolates the Engine Wiring Harness so that you may diagnose the Automatic Transmission Wiring Harness.
This step measures for a short to ground in circuit 1222.
Step | Action | Value(s) | Yes | No | ||||
|---|---|---|---|---|---|---|---|---|
1 | Was the Powertrain On-Board Diagnostic (OBD) System Check performed? | -- | Go to A Powertrain On Board Diagnostic (OBD) System Check | |||||
2 |
Important: Before clearing the DTC(s), use the scan tool in order to record the Freeze Frame and Failure Records for reference. Using the Clear Info function will erase the stored Freeze Frame and Failure Records from the PCM. Are DTCs P0758 or P1860 set? | -- | ||||||
3 |
Refer to Electrical Diagnosis, Section 8. Did you find the condition? | -- | ||||||
4 | Repair the short to ground in circuit 339. Refer to Electrical Diagnosis, Section 8. Did you find and correct the condition? | -- | -- | |||||
5 | Repair the open in circuit 339. Refer to Electrical Diagnosis, Section 8. Did you correct the condition? | -- | -- | |||||
Using the scan tool, cycle the 1-2 shift solenoid ON and OFF three times. Listen at the transmission side cover. Does the 1-2 Shift Solenoid Valve click when commanded ON? | -- | Go to Diagnostic Aids | ||||||
Is the test lamp ON? | -- | |||||||
8 | Inspect circuit 1222 of the Engine Wiring Harness for a short to ground. Refer to Electrical Diagnosis, Section 8. Did you find and correct the condition? | -- | ||||||
Cycle the 1-2 shift solenoid ON and OFF three times. Does the test lamp cycle ON and OFF as commanded? | -- | |||||||
10 | Is the test lamp always OFF? | -- | ||||||
Inspect circuit 1222 of the Engine Wiring Harness for an open. Refer to Electrical Diagnosis, Section 8. Did you find and correct the condition? | -- | |||||||
12 | Inspect circuit 1222 of the Engine Wiring Harness for a short to power. Refer to Electrical Diagnosis, Section 8. Did you find and correct the condition? | -- | ||||||
Is the resistance value within the specified range? | 20-40 ohms | |||||||
14 | Is the resistance greater than the specified value? | 40 ohms | ||||||
15 |
Refer to Electrical Diagnosis, Section 8. Did you find the condition? | -- | ||||||
Measure the resistance from terminal A to the transmission case. Is the resistance less than the specified value? | 100 ohms | |||||||
17 | Inspect circuit 1222 of the Automatic Transmission Wiring Harness for a short to ground. Refer to Electrical Diagnosis, Section 8. Did you find the condition? | -- | ||||||
18 | Replace the Automatic Transmission Wiring Harness. Refer to Automatic Transmission Wiring Harness Replacement in On-Vehicle Service. Is the replacement complete? | -- | -- | |||||
19 | Replace the 1-2 Shift Solenoid Valve. Refer to 1-2 Shift Solenoid Valve Replacement in On-Vehicle Service. Is the replacement complete? | -- | -- | |||||
20 | Replace the PCM. Refer to PCM Replacement/Programming , Section 6. Is the replacement complete? | -- | -- | |||||
21 | In order to verify your repair, perform the following procedure:
Has the test run and passed? | -- | System OK |