GM Service Manual Online
For 1990-2009 cars only
Makes
🢒
Oldsmobile
🢒
2002
🢒
Aurora
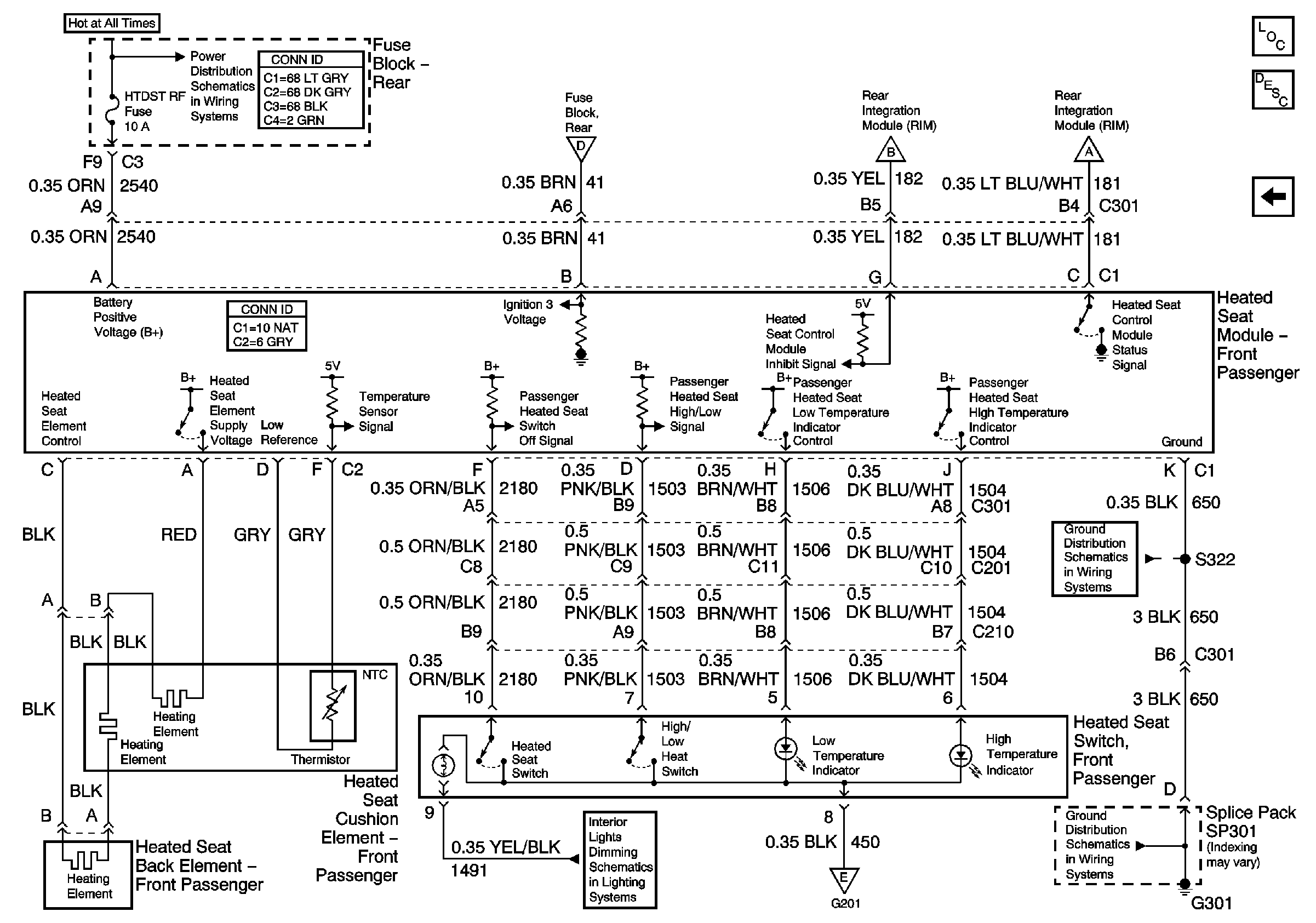
🢒 RH Heated Seat Switch
RH Heated Seat Switch
RH Heated Seat Switch
Master Electrical Component List
Heated Seats Description and Operation
LH Heated Seat Switch
G301 (2 of 2)
G301 (2 of 2)
Instrument Panel/Console Dimming