GM Service Manual Online
For 1990-2009 cars only
Makes
🢒
Oldsmobile
🢒
2002
🢒
Aurora
🢒 Instrument Panel/Console Dimming
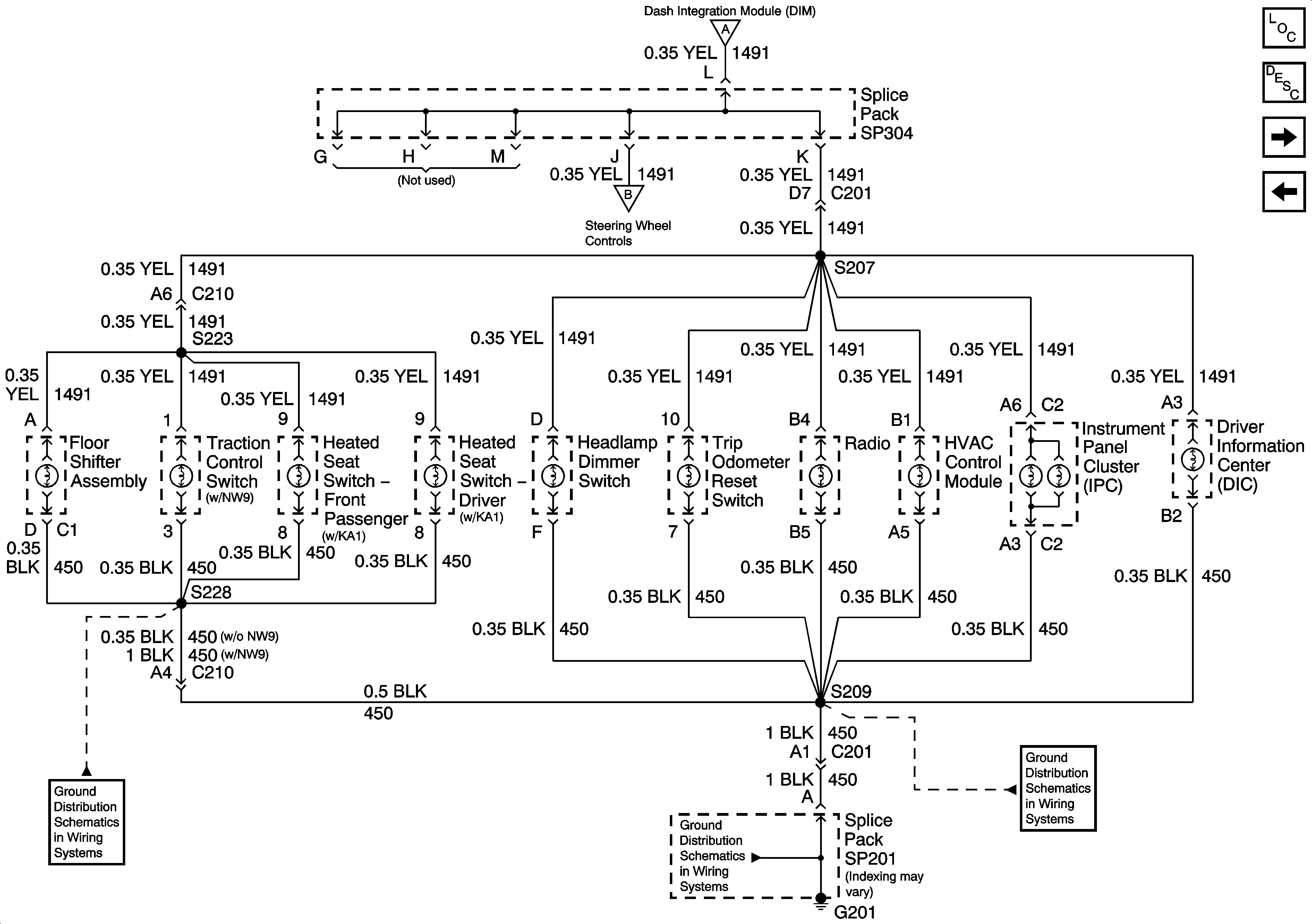
Instrument Panel/Console Dimming
Instrument Panel/Console Dimming
Master Electrical Component List
Interior Lighting Systems Description and Operation
Front Door Dimming
Dimming Control
Dimming Control
Steering Column Dimming
G201 (1 of 2)