GM Service Manual Online
For 1990-2009 cars only
Makes
🢒
Oldsmobile
🢒
1998
🢒
Cutlass
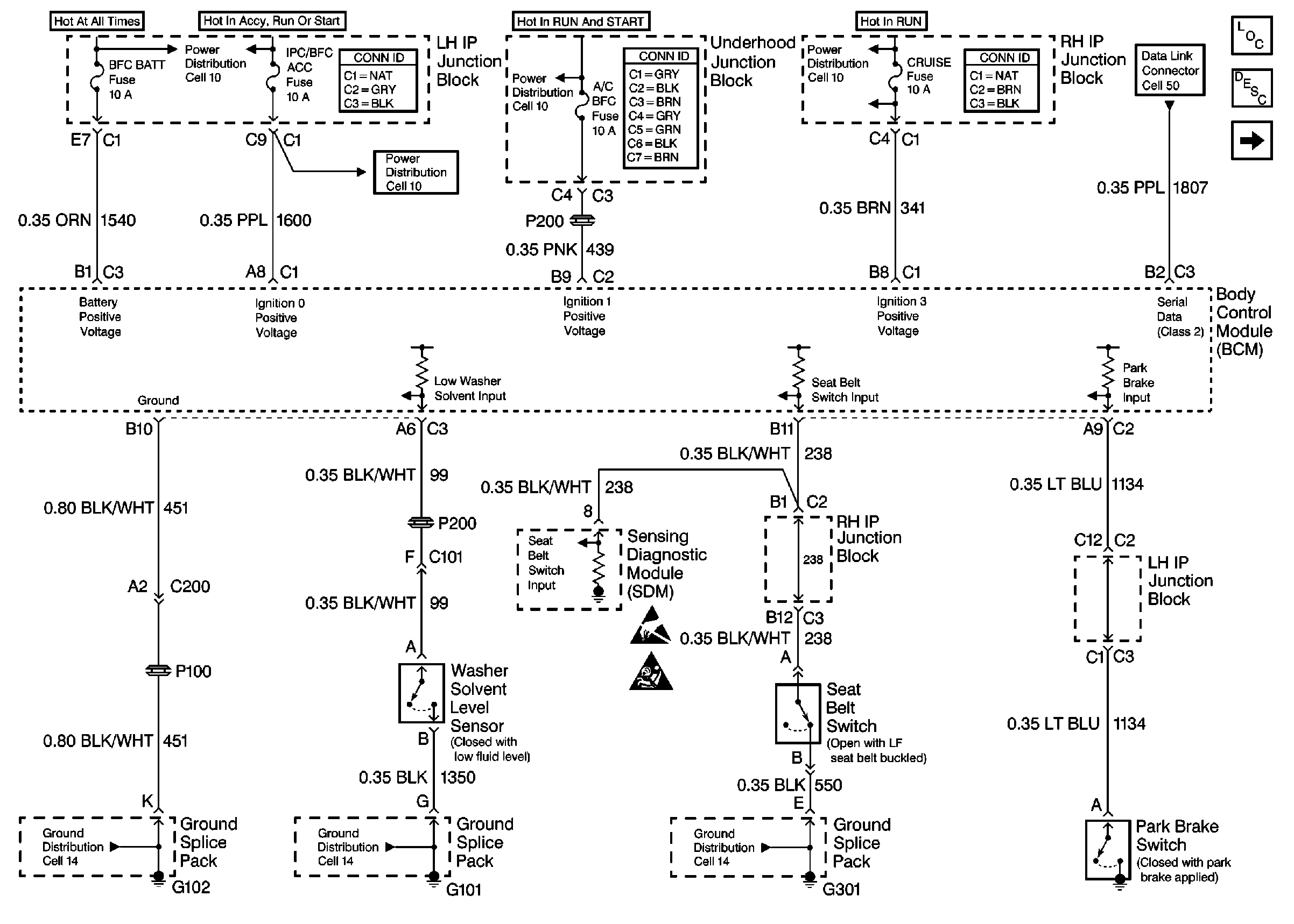
🢒 Cell 51: SDM, Washer Solvent Level Sensor, Seat Belt and Park Brake Switches
Cell 51: SDM, Washer Solvent Level Sensor, Seat Belt and Park Brake Switches
Cell 51: SDM, Washer Solvent Level Sensor, Seat Belt and Park Brake Switches
Power Distribution Schematics
Power Distribution Schematics
Power Distribution Schematics
Data Link Connector Schematics
Body Control Module Components
Cell 51: Ign Switch and Left Front Door Ajar Switch
Handling ESD Sensitive Parts Notice
SIR Handling Caution
Ground Distribution Schematics
Ground Distribution Schematics
Ground Distribution Schematics