GM Service Manual Online
For 1990-2009 cars only

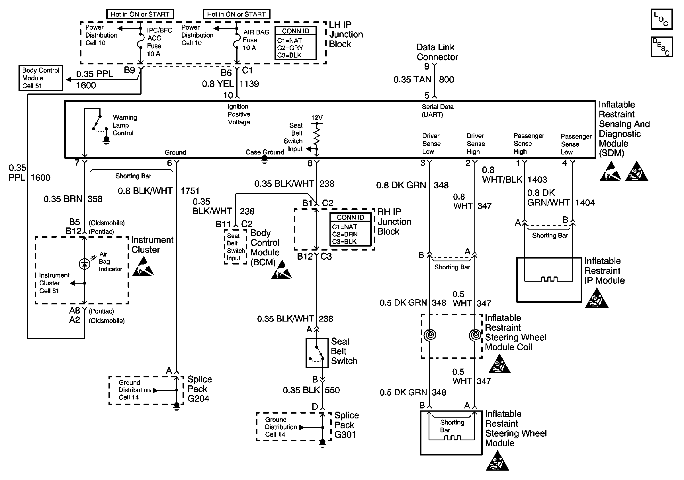
SIR Electrical Diagnosis


Object Number: 238526  Size: FS
Handling ESD Sensitive Parts Notice
SIR Handling Caution
Handling ESD Sensitive Parts Notice
Handling ESD Sensitive Parts Notice
SIR Handling Caution
SIR Handling Caution
SIR Handling Caution
Power Distribution Schematics
Power Distribution Schematics
Ground Distribution Schematics
Ground Distribution Schematics
Body Control System Schematics
Instrument Cluster: Analog Schematics
SIR Components
SIR System Operation