GM Service Manual Online
For 1990-2009 cars only
Makes
🢒
Oldsmobile
🢒
1999
🢒
Eighty Eight
🢒 Cell 10: INTERIOR LPS Fuse Continuation
Cell 10: INTERIOR LPS Fuse Continuation
Cell 10: INTERIOR LPS Fuse Continuation
Power and Grounding Components
Cell 10: PARKLAMPS Fuse Continuation (Buick)
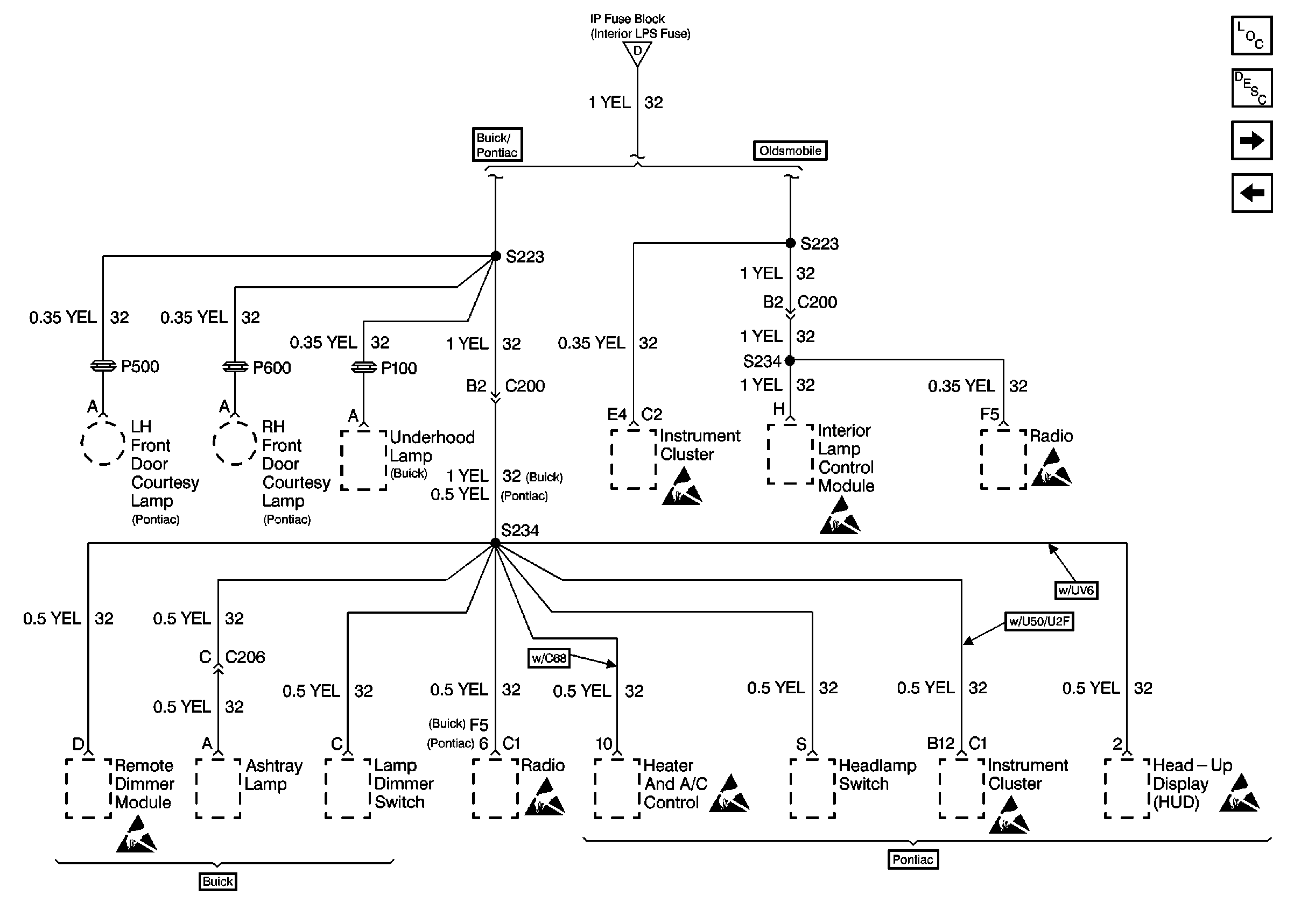
Cell 10: INTERIOR LPS, PERIMETER LT, and PARKLAMPS Fuses
Handling ESD Sensitive Parts Notice
Handling ESD Sensitive Parts Notice
Cell 10: INTERIOR LPS, PERIMETER LT, and PARKLAMPS Fuses