GM Service Manual Online
For 1990-2009 cars only
Makes
🢒
Oldsmobile
🢒
1999
🢒
Eighty Eight
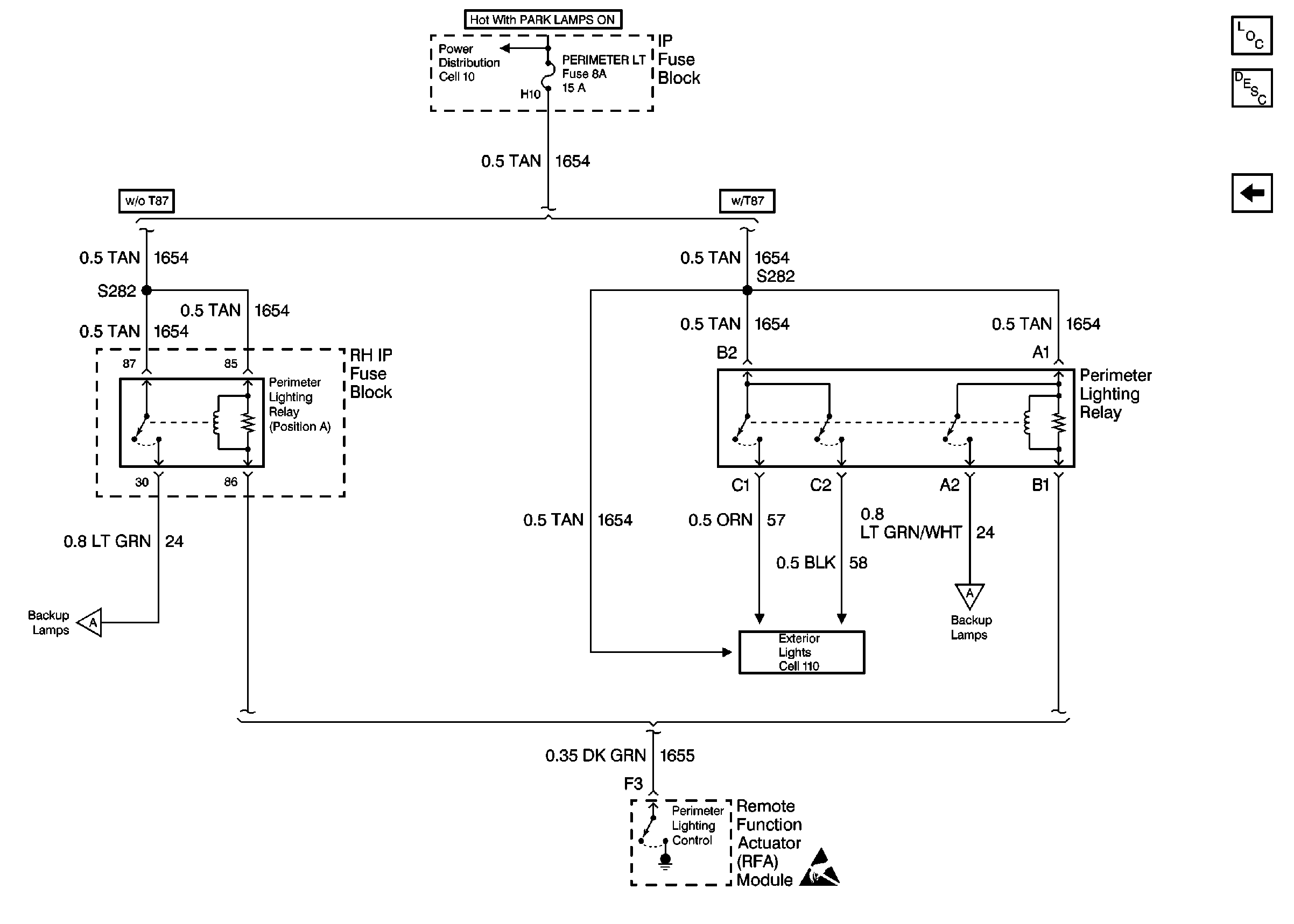
🢒 Cell 112: Perimeter Lighting Relay, RFA Module
Cell 112: Perimeter Lighting Relay, RFA Module
Cell 112: Perimeter Lighting Relay, RFA Module
Lighting Systems Components
Backup Lamp Circuit Description
Cell 112: PNP Switch, Backup Lamps, Perimeter Lighting Relay
Cell 112: PNP Switch, Backup Lamps, Perimeter Lighting Relay
Cell 112: PNP Switch, Backup Lamps, Perimeter Lighting Relay
Power Distribution Schematics
Cell 110: Cornering Lamps w/ T87
Handling ESD Sensitive Parts Notice