GM Service Manual Online
For 1990-2009 cars only
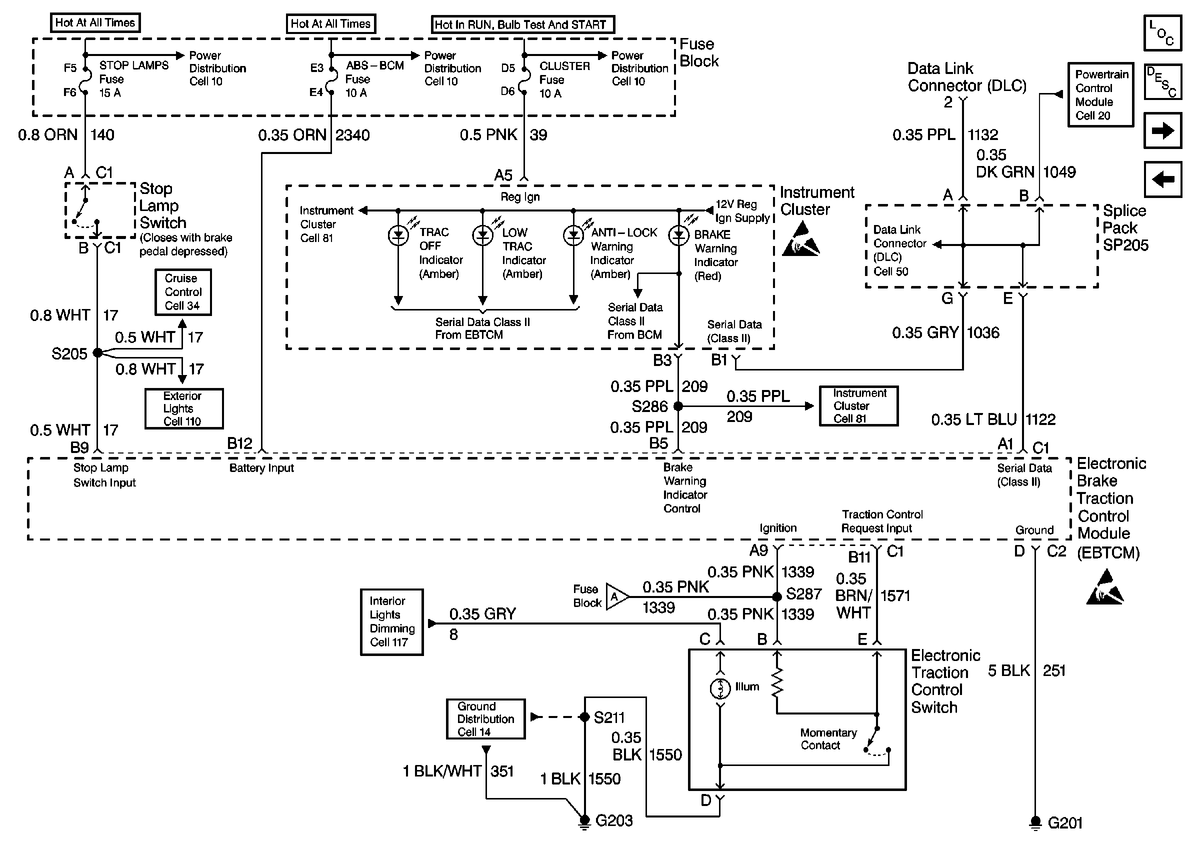
Figure 1:

Cell 44: Power Distribution and Brake Modulator


Object Number: 308529  Size: FS
ABS Components
ABS/ETS System Description
Cell 44: Ground Distribution, Class II, and Switch Inputs
Cell 44: Ground Distribution, Class II, and Switch Inputs
Cell 10: RADIO-HVAC, ABS-BCM, INADV POWER BUS, CIGAR LTR and CD CHANGER Fuses
Cell 10: ABS And BTSI Fuses
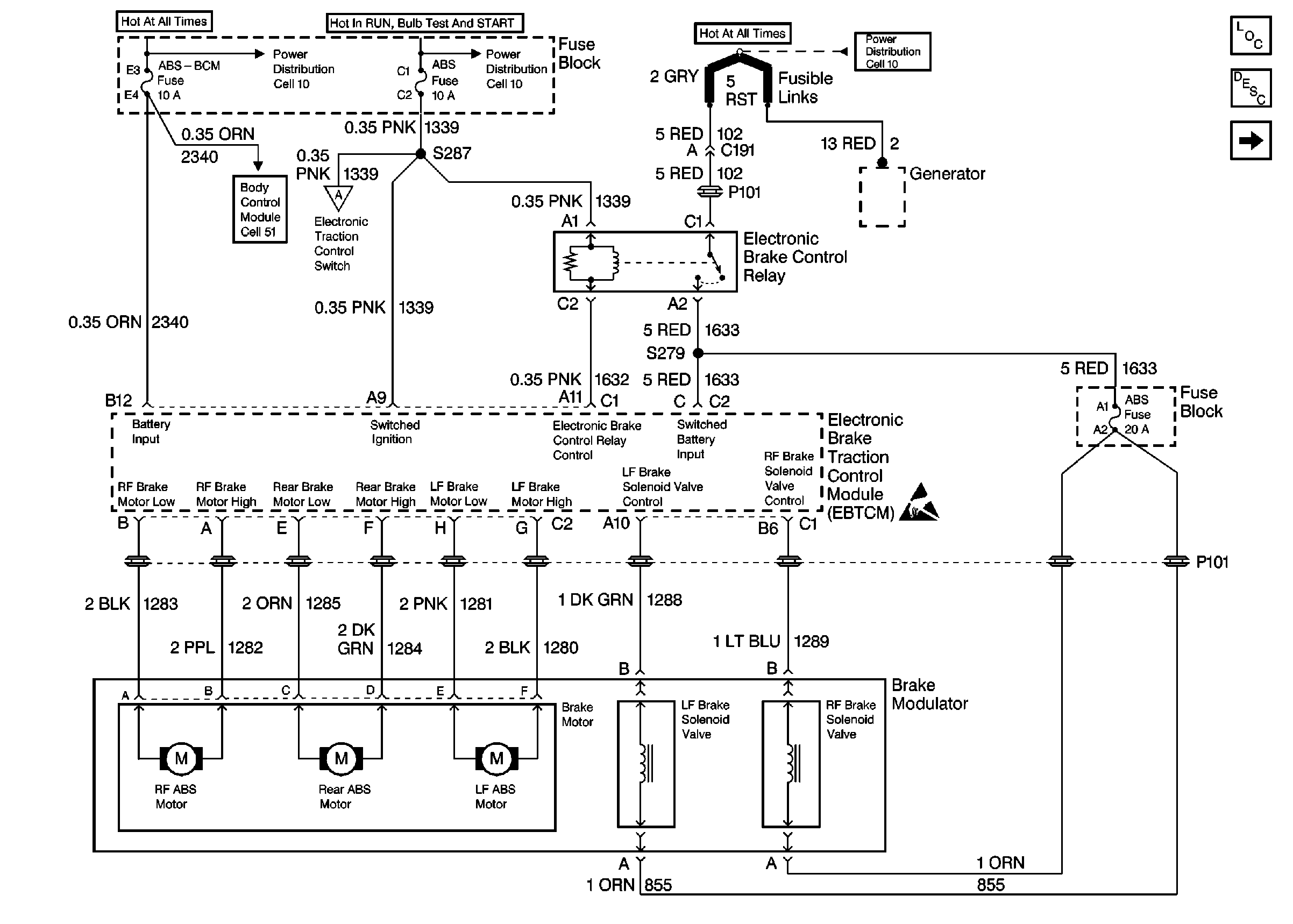
Figure 2:

Cell 44: Ground Distribution, Class II, and Switch Inputs


Object Number: 308530  Size: FS
ABS Components
ABS/ETS System Description
Cell 44: Wheel Speed Sensors
Cell 44: Power Distribution and Brake Modulator
Cell 44: Power Distribution and Brake Modulator
Handling Electrostatic Discharge Sensitive Parts Notice
Handling Electrostatic Discharge Sensitive Parts Notice
Cell 10: HIGH BLOWER, HAZARD, STOP LAMPS, DOOR LOCKS, And POWER MIRROR Fuses
Cell 10: RADIO-HVAC, ABS-BCM, INADV POWER BUS, CIGAR LTR and CD CHANGER Fuses
Cell 10: TURN SIGNALS CORN LPS, AIR BAG, CLUSTER, DRL, And PCM-BCM Fuses
Instrument Cluster: Analog Schematics
Instrument Cluster: Analog Schematics
Data Link Connector Schematics
Cruise Control Schematics
Engine Controls Schematics
Exterior Lights Schematics
Cell 14: LH I/P Ground G203
Figure 3:

Cell 44: Wheel Speed Sensors


Object Number: 308531  Size: FS
ABS Components
ABS/ETS System Description
Cell 44: Ground Distribution, Class II, and Switch Inputs
Notice Twisted Wires
Handling Electrostatic Discharge Sensitive Parts Notice