GM Service Manual Online
For 1990-2009 cars only
Makes
🢒
Oldsmobile
🢒
1998
🢒
Intrigue
🢒
Restraints
🢒
SIR
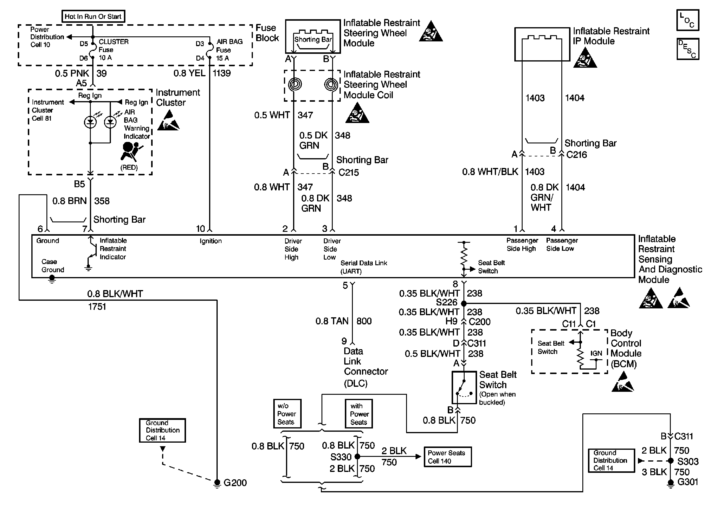
🢒 SIR Schematics
Cell 47
SIR Components
SIR System Component Description and Definitions
SIR Handling Caution
SIR Handling Caution
SIR Handling Caution
SIR Handling Caution
Handling Electrostatic Discharge Sensitive Parts Notice
Handling Electrostatic Discharge Sensitive Parts Notice
Handling Electrostatic Discharge Sensitive Parts Notice
Cell 10: TURN SIGNALS CORN LPS, AIR BAG, CLUSTER, DRL, And PCM-BCM Fuses
Cell 81: Low Engine Coolant Level Switch, Engine Coolant Level IndicatoR Module, PCM and SDM
Cell 140: Driver Seat
Cell 14: LH Body Harness Ground G301
Cell 14: RH I/P Ground G200