GM Service Manual Online
For 1990-2009 cars only
Makes
🢒
Oldsmobile
🢒
1998
🢒
Intrigue
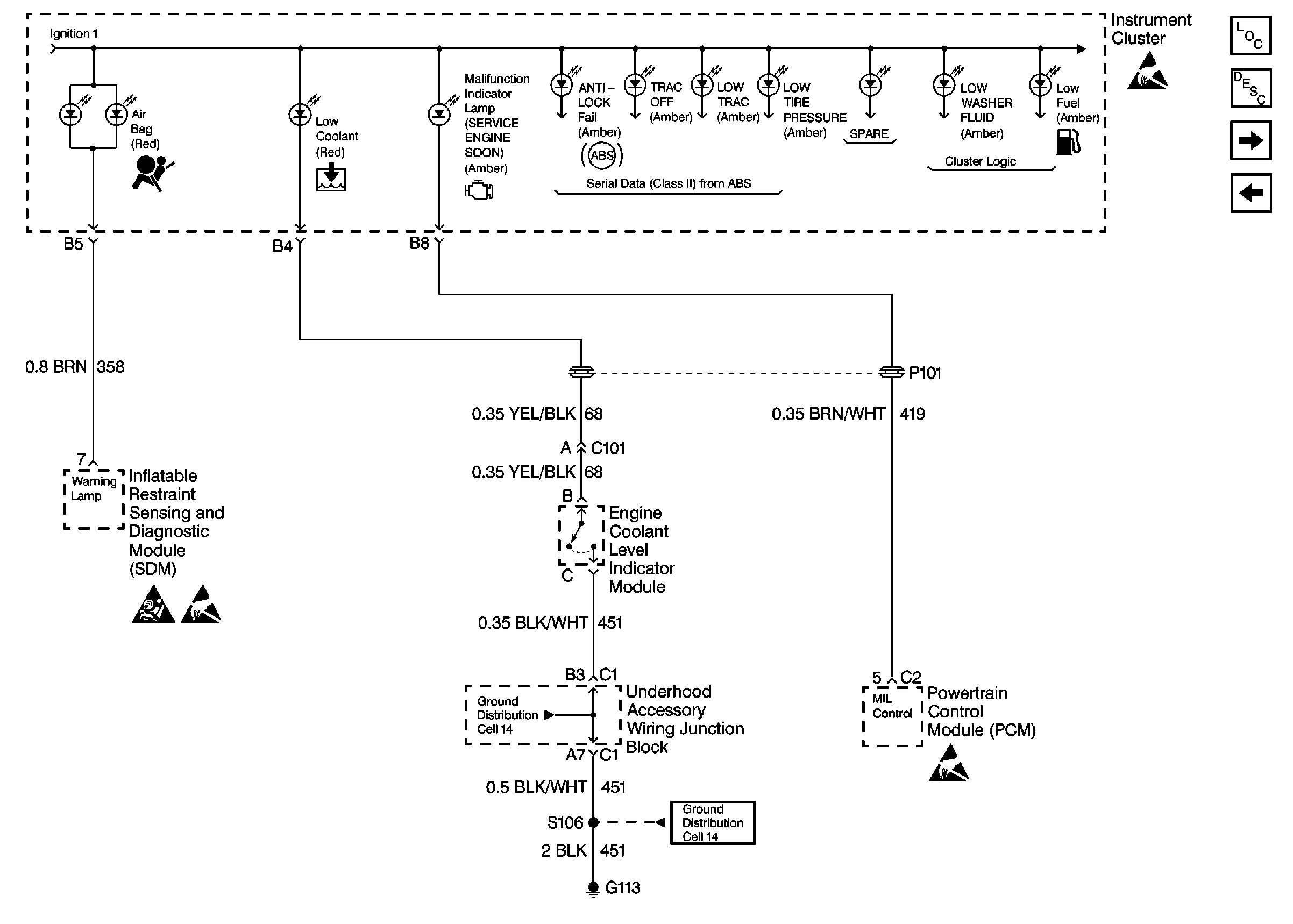
🢒 Cell 81: Low Engine Coolant Level Switch, Engine Coolant Level IndicatoR Module, PCM and SDM
Cell 81: Low Engine Coolant Level Switch, Engine Coolant Level IndicatoR Module, PCM and SDM
Cell 81: Low Engine Coolant Level Switch, Engine Coolant Level Indicator Module, PCM and SDM
Instrument Cluster Components Component Locator
Instrument Cluster Circuit Description Description and Operation
Cell 81: Brake Fluid Level Indicator Switch and EBTCM
Cell 81: I/P Lamp Dimmer Switch, Windshield Washer Solvent Level Switch, and Serial Data
Handling Electrostatic Discharge Sensitive Parts Notice
Handling Electrostatic Discharge Sensitive Parts Notice
Handling Electrostatic Discharge Sensitive Parts Notice
Cell 14: Engine Grounds G100, G111, And G113
SIR Handling Caution