GM Service Manual Online
For 1990-2009 cars only
Makes
🢒
Oldsmobile
🢒
1998
🢒
Intrigue
🢒
Body and Accessories
🢒
Instrument Panel, Gauges, and Console
🢒 Audible Warnings Schematics
Figure
1:
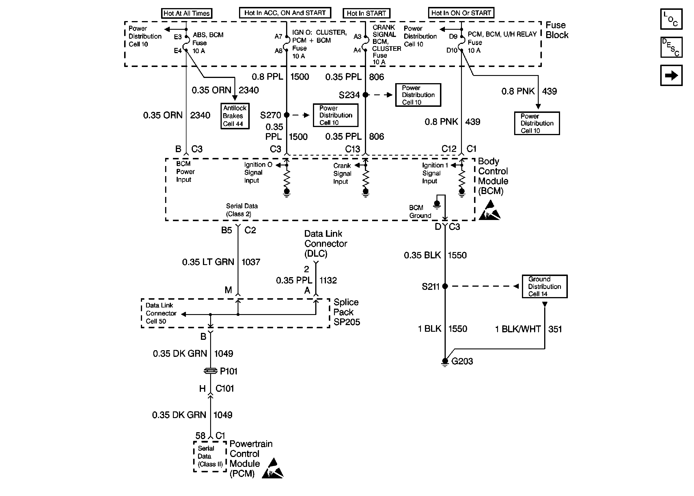
Cell 76: Power Distribution, Serial Data, and Ground Distribution
Audible Warnings Components
Audible Warnings Circuit Description
Cell 76: Ignition Switch, Headlamp Switch, DRL Module, Park Brake Indicator Switch and Seat Belt Switch
Handling Electrostatic Discharge Sensitive Parts Notice
Handling Electrostatic Discharge Sensitive Parts Notice
Power Distribution Schematics
Power Distribution Schematics
Power Distribution Schematics
Power Distribution Schematics
Power Distribution Schematics
ABS/ETS Schematics
Data Link Connector Schematics
Ground Distribution Schematics
Figure
2:
Cell 76: Ignition Switch, Headlamp Switch, DRL Module, Park Brake Indicator Switch and Seat Belt Switch
Audible Warnings Components
Audible Warnings Circuit Description
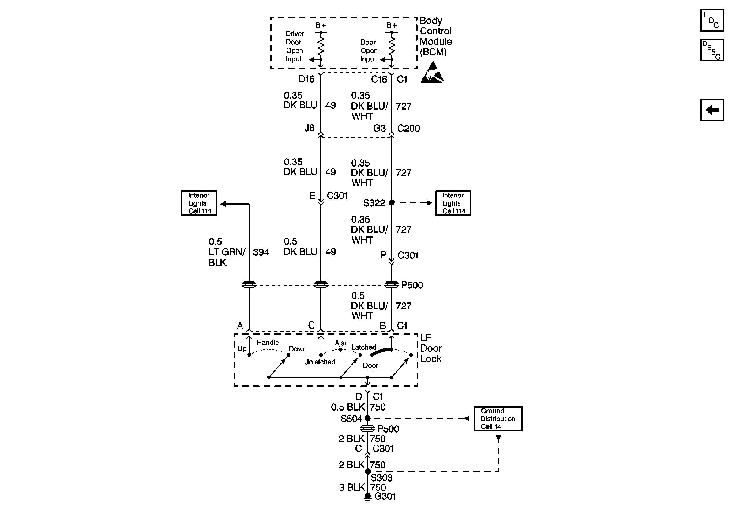
Cell 76: LF Door Lock Switch Inputs
Cell 76: Power Distribution, Serial Data, and Ground Distribution
Handling Electrostatic Discharge Sensitive Parts Notice
Handling Electrostatic Discharge Sensitive Parts Notice
Power Distribution Schematics
Ground Distribution Schematics
Ground Distribution Schematics
Figure
3:
Cell 76: LF Door Lock Switch Inputs
Audible Warnings Components
Audible Warnings Circuit Description
Cell 76: Ignition Switch, Headlamp Switch, DRL Module, Park Brake Indicator Switch and Seat Belt Switch
Interior Lights Schematics
Interior Lights Schematics
Handling Electrostatic Discharge Sensitive Parts Notice
Ground Distribution Schematics