GM Service Manual Online
For 1990-2009 cars only
Makes
🢒
Oldsmobile
🢒
1998
🢒
Intrigue
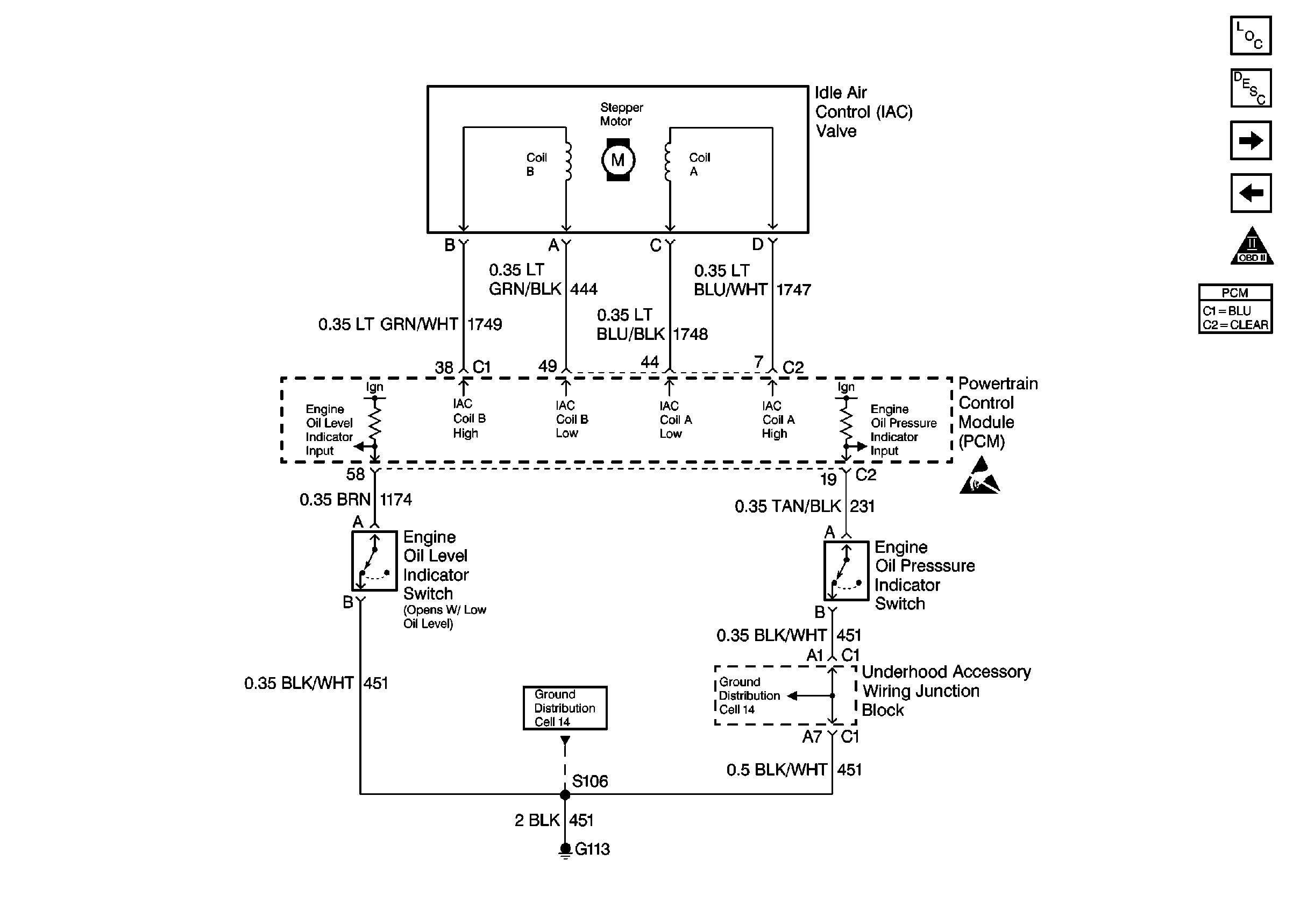
🢒 IAC Valve, Engine Oil Level Switch, Engine Oil Pressure Switch
IAC Valve, Engine Oil Level Switch, Engine Oil Pressure Switch
IAC Valve, Engine Oil Level Switch, Engine Oil Pressure Switch
Engine Controls Components
Powertrain Control Module Description
Automatic Transaxle (4T65-E) part 1, TCC Switch
Transaxle Range Switch
OBDII Symbol Description Notice
Handling Electrostatic Discharge Sensitive Parts Notice
Ground Distribution Schematics
Ground Distribution Schematics