GM Service Manual Online
For 1990-2009 cars only
Makes
🢒
Oldsmobile
🢒
1999
🢒
Intrigue
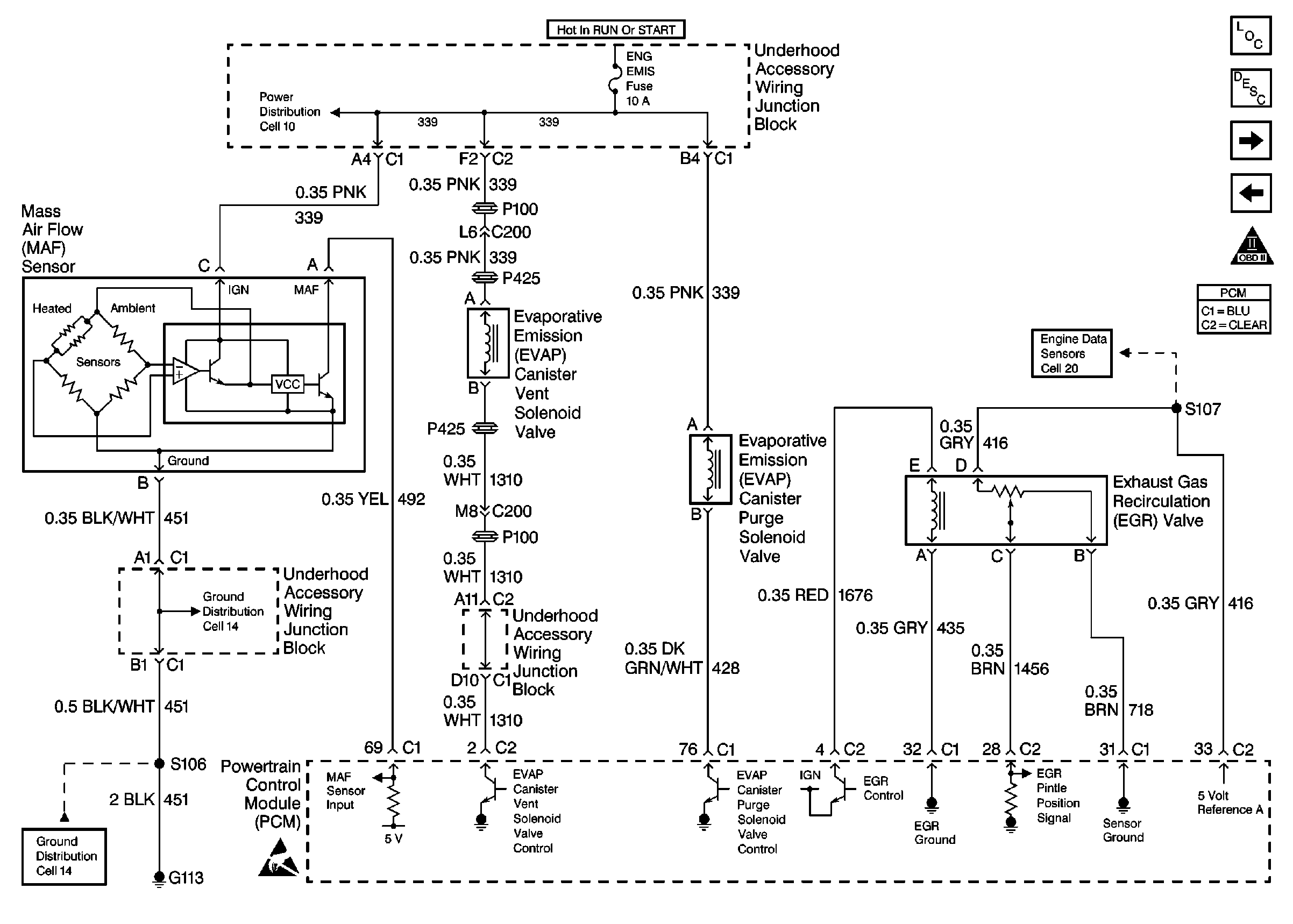
🢒 MAF Sensor, EVAP Vent Solenoid Valve, Purge Solenoid Valve, EGR Valve
MAF Sensor, EVAP Vent Solenoid Valve, Purge Solenoid Valve, EGR Valve
EVAP, MAF and EGR
Engine Controls Components
Information Sensors/Switches Description
Stoplamp Switch, Automatic Transaxle
Air (98 W OLDS 3.5L LX5)
OBD II Symbol Description Notice
Handling ESD Sensitive Parts Notice