GM Service Manual Online
For 1990-2009 cars only
Makes
🢒
Oldsmobile
🢒
2000
🢒
Intrigue
🢒 Cell 67
Cell 67
Cell 67
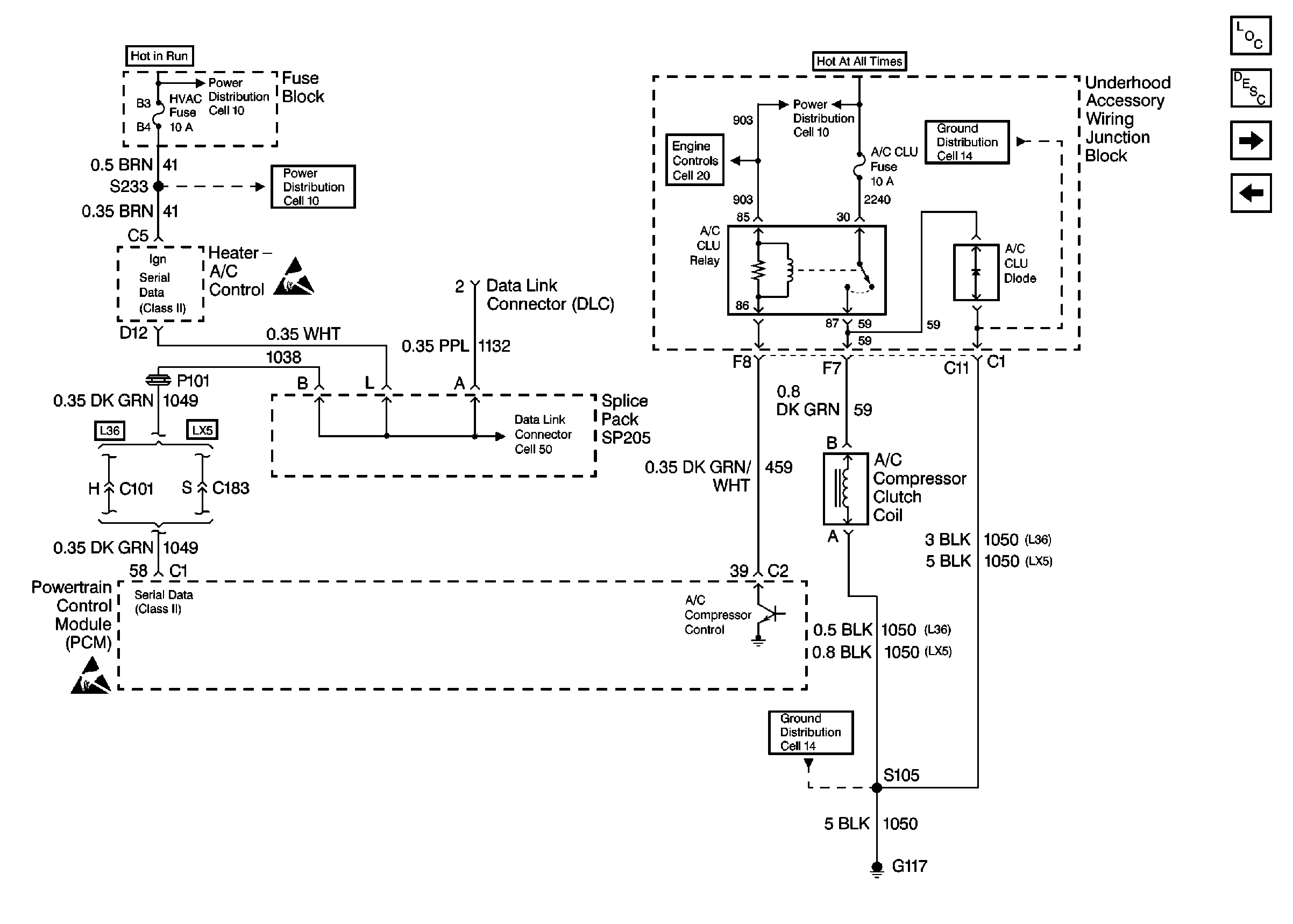
Cell 10: Battery, Generator, EBTCM, and Underhood Accessory Wiring Junction Block
Cell 10: Battery, Generator, EBTCM, and Underhood Accessory Wiring Junction Block
Handling Electrostatic Discharge Sensitive Parts Notice
Data Link Connector Schematics
Handling Electrostatic Discharge Sensitive Parts Notice
Powertrain Control Module Controlled Air Conditioning Description
Cell 10: Battery, Generator, EBTCM, and Underhood Accessory Wiring Junction Block
Cell 14: Forward Lamp Grounds G101, and G102
Cell 14: Forward Lamp Grounds G101, and G102
HVAC Components
HVAC Air Delivery/Temperature Control Circuit Description
Cell 66
Cell 68: Power Distribution, Ground Distribution, Heater A/C Control, Serial Data and Sensor Inputs