GM Service Manual Online
For 1990-2009 cars only
Makes
🢒
Oldsmobile
🢒
2000
🢒
Intrigue
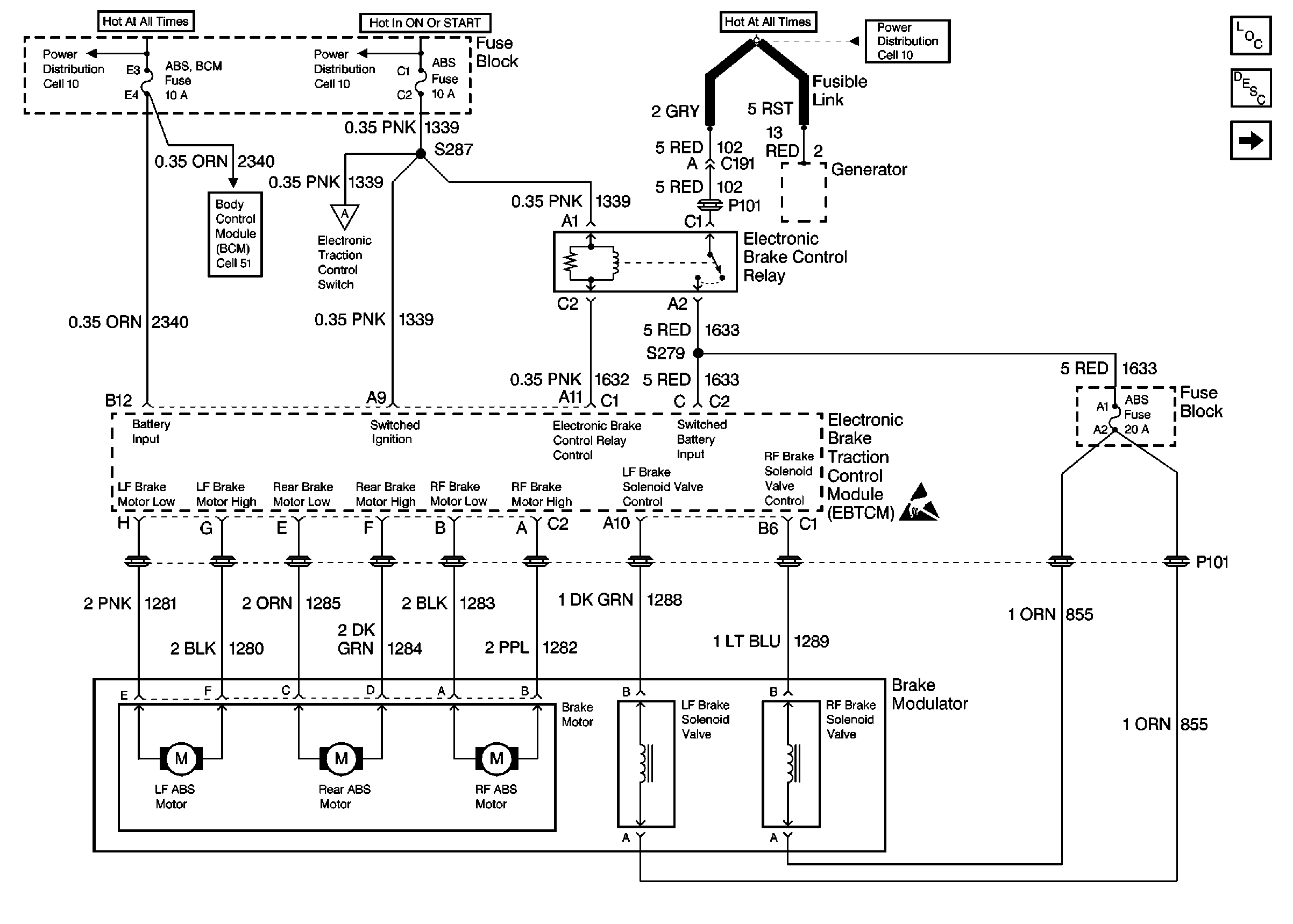
🢒 Cell 44: EBTCM, Power, Grounds, and Brake Modulator
Cell 44: EBTCM, Power, Grounds, and Brake Modulator
Cell 44: EBTCM, Power, Grounds, and Brake Modulator
ABS Components
ABS Description
Cell 44: EBTCM, Cluster Indicators, Class 2, and Traction Control Switch
Cell 10: Battery, Generator, EBTCM, and Underhood Accessory Wiring Junction Block
Cell 10: ABS, and BTSI Fuses
Cell 44: EBTCM, Cluster Indicators, Class 2, and Traction Control Switch
Cell 51: BCM Power, DRL Link, Fog Lamps, and Horn
Cell 10: ABS BCM, CD CHANGER, CIGAR LTR AUX POWER, INADV POWER BUS,and RADIO HVAC RFA CLUSTER DATA LINK Fuses
Handling Electrostatic Discharge Sensitive Parts Notice