GM Service Manual Online
For 1990-2009 cars only
Makes
🢒
Oldsmobile
🢒
2000
🢒
Intrigue
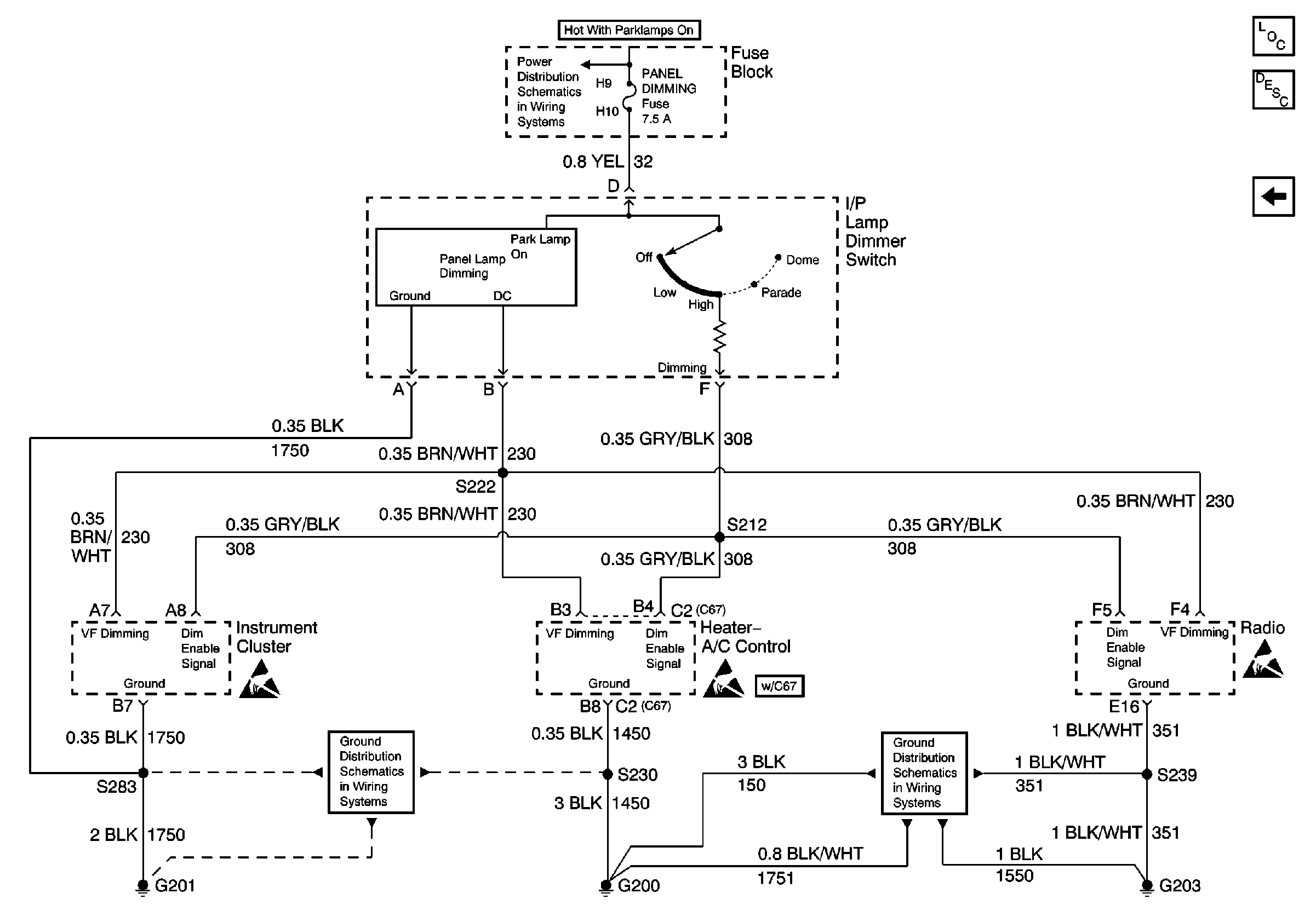
🢒 I/P Lamp Dimmer Switch, Radio, Instrument Cluster and Heater- A/C Control
I/P Lamp Dimmer Switch, Radio, Instrument Cluster and Heater- A/C Control
I/P Lamp Dimmer Switch, Radio, Instrument Cluster and Heater- A/C Control
Park Lamp Relay
Handling ESD Sensitive Parts Notice
Ground G201
Handling ESD Sensitive Parts Notice
Ground G200
Handling ESD Sensitive Parts Notice
Lighting Systems Components
Interior Lights Dimming Circuit Description
Steering Wheel Controls, Window and Door Lock Switches