GM Service Manual Online
For 1990-2009 cars only
Makes
🢒
Oldsmobile
🢒
2000
🢒
Intrigue
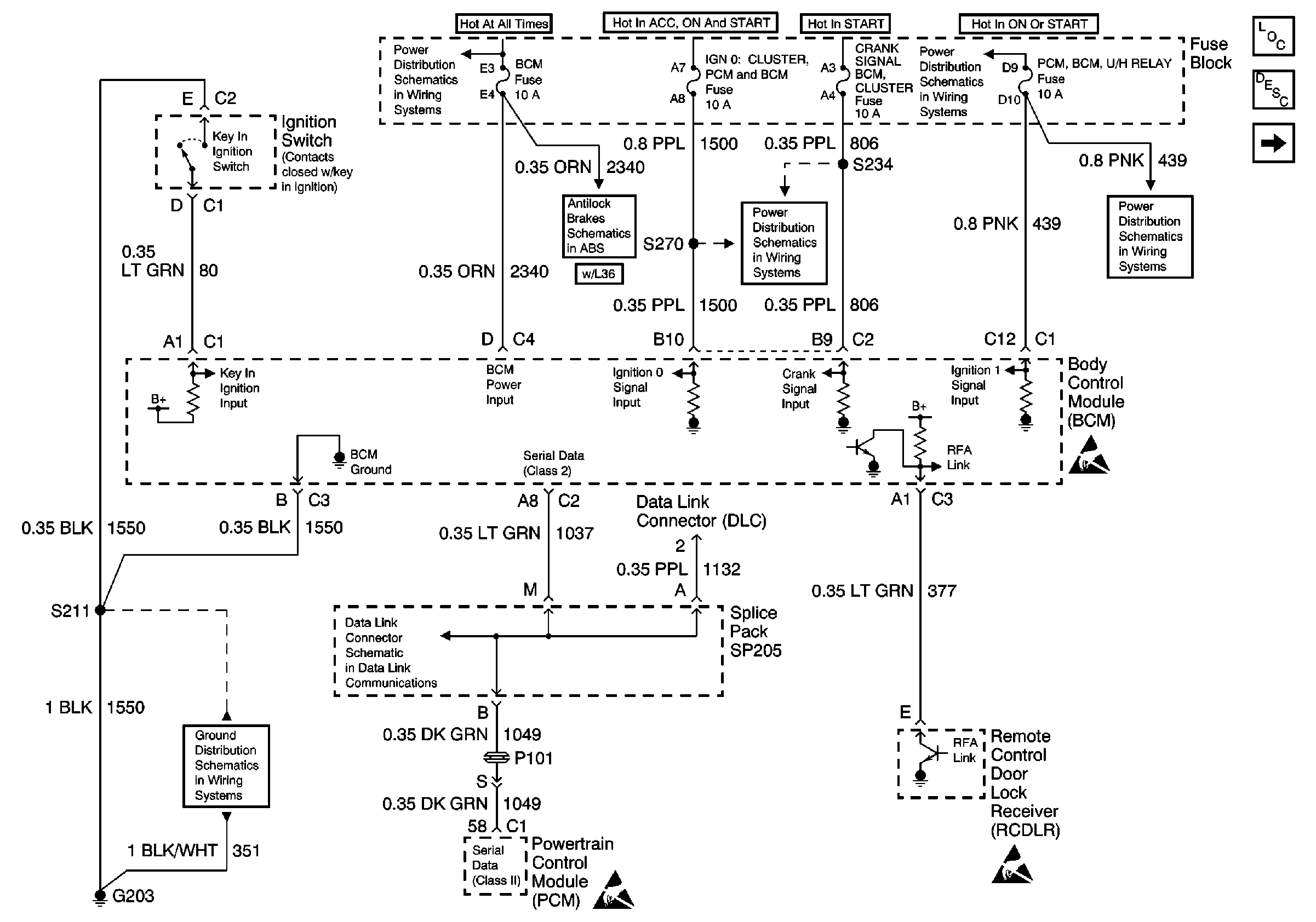
🢒 Interior Lights Schematic 1 of 4
Interior Lights Schematic 1 of 4
Fuse Distribution, and BCM
Ground G203
Data Link Connector Schematics
Battery, MaxiFuses, Fusible Links and Crank Relay
Antilock Brake System Schematics
Handling ESD Sensitive Parts Notice
Fuse Block: Heated Mirrors, Crank Signal/BCM/Cluster and IGN 0/Cluster/PCM/BCMFuses
Ignition 1 MaxiFuse and Ignition Switch
Handling ESD Sensitive Parts Notice
Handling ESD Sensitive Parts Notice
Turn Signal/Corn Lps, Air Bag, Cluster
Lighting Systems Components
Interior Lights Circuit Description
Interior Lights Schematic 2 of 4