GM Service Manual Online
For 1990-2009 cars only
Makes
🢒
Oldsmobile
🢒
2000
🢒
Intrigue
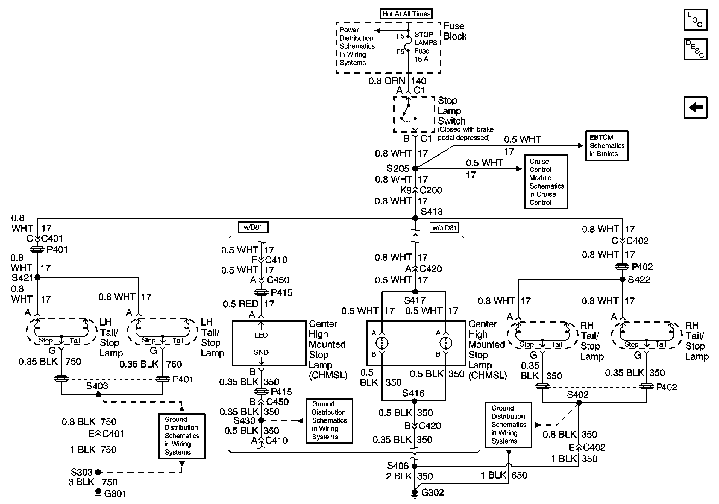
🢒 Stop, CHMSL and Stoplamp Switch
Stop, CHMSL and Stoplamp Switch
Stop, CHMSL and Stoplamp Switch
Battery, MaxiFuses, Fusible Links and Crank Relay
Cruise Control Schematics
Brake Warning System Schematics
Ground G301 3 of 3
Ground G302 2 of 2
Ground G302 2 of 2
Lighting Systems Components
Exterior Lights Circuit Description
Rear Side Marker, License Plate, Tail Lamps