GM Service Manual Online
For 1990-2009 cars only
Makes
🢒
Oldsmobile
🢒
2001
🢒
Intrigue
🢒
Body and Accessories
🢒
Wiring Systems
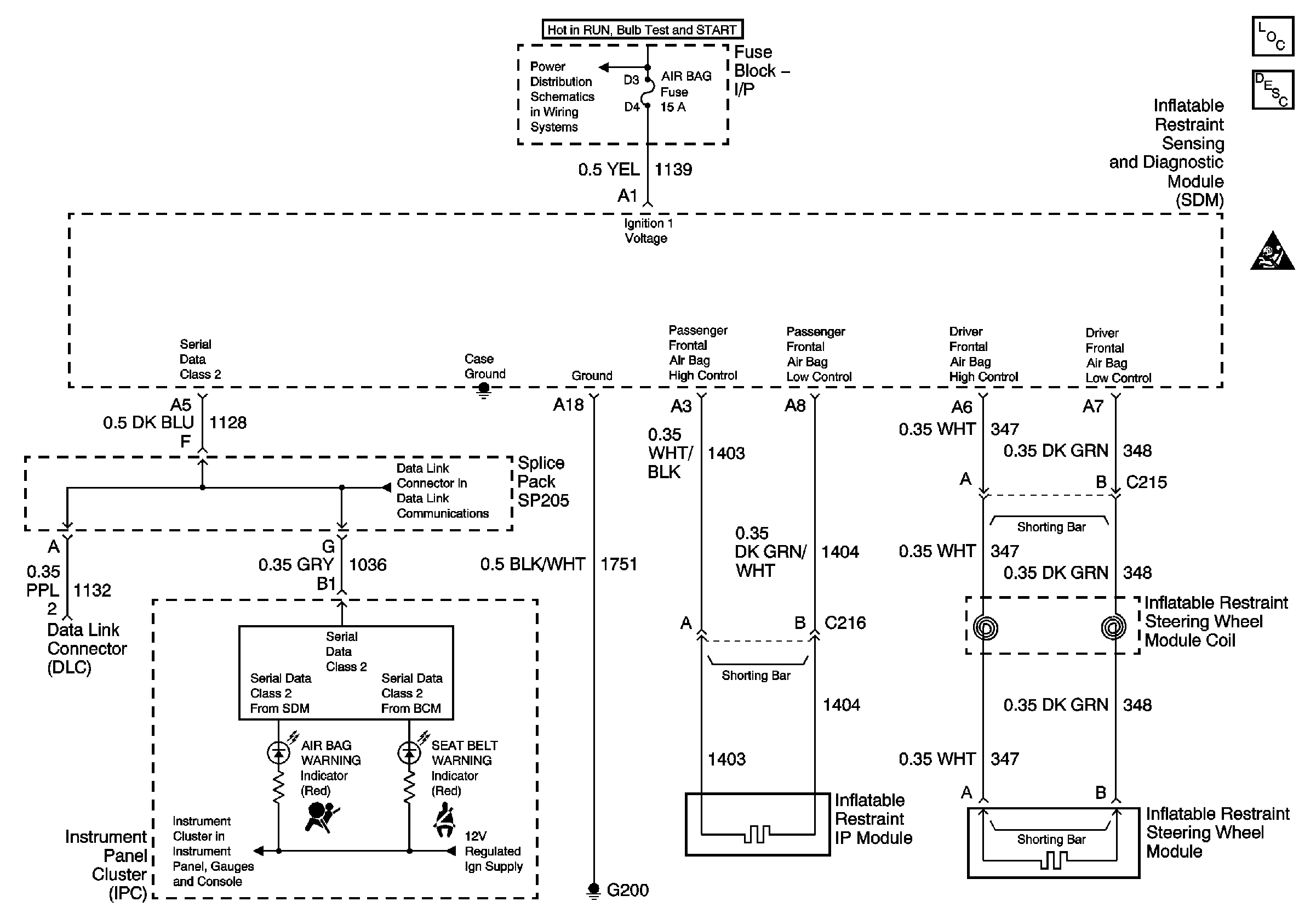
🢒 SIR Schematics
Master Electrical Component List original
SIR System Description and Operation
BTSI, Turn Signals/CORN LPS, Air Bag, Cluster, PCM/BCM/Crank/IGN Fuses
01 W-Car Olds: Data LInk Communications (Data LInk Connector)
Illumination Lamps, and Indicators,