GM Service Manual Online
For 1990-2009 cars only
Makes
🢒
Oldsmobile
🢒
1998
🢒
LSS
🢒 Cell 44: Buick Indicators
Cell 44: Buick Indicators
Cell 44: Buick Indicators
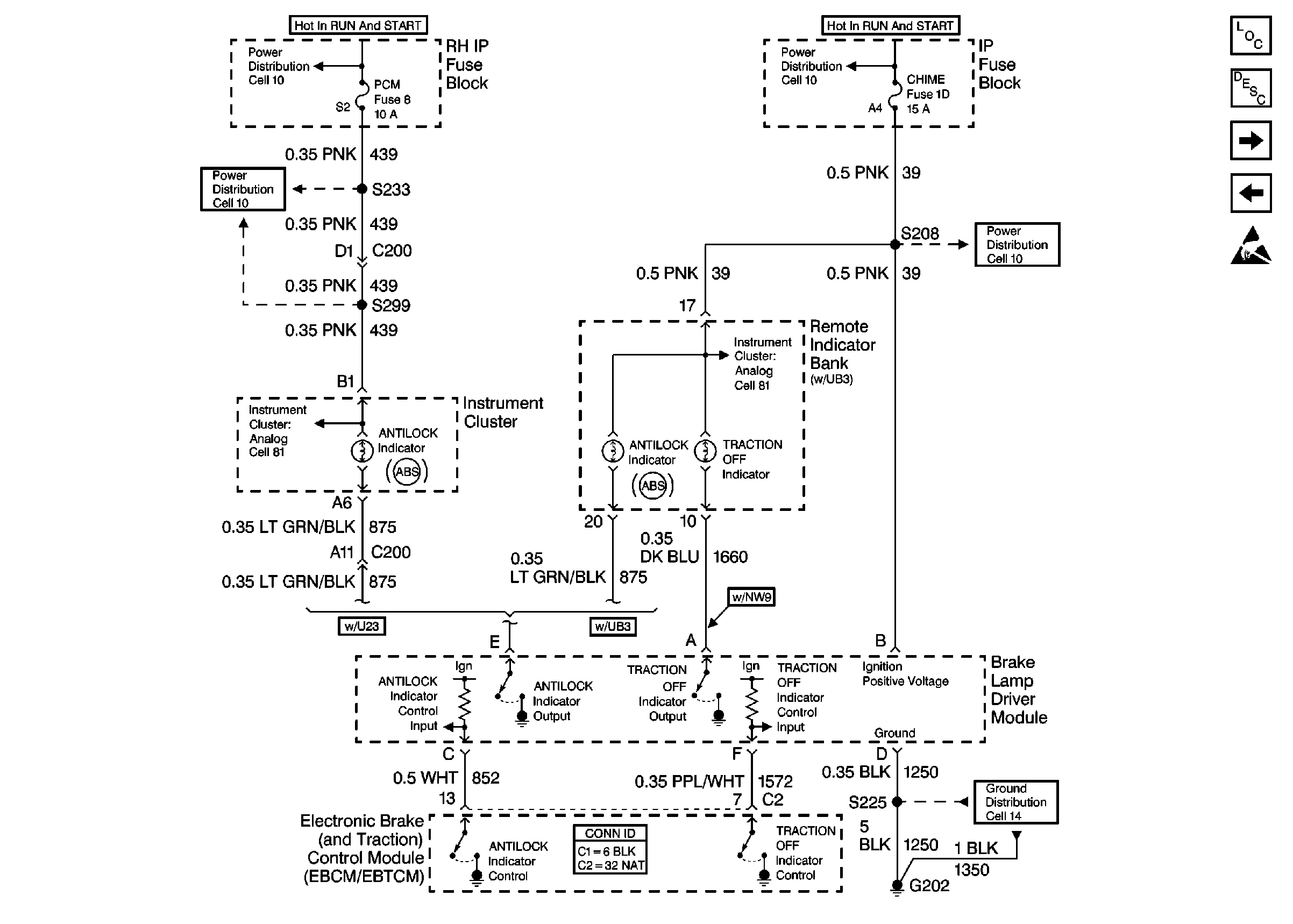
ABS Components
ABS/TCS System Description
Cell 44: Pontiac Indicators
Cell 44: Wheel Speed Sensors and Variable Effort Steering Actuator
Handling ESD Sensitive Parts Notice
Cell 10: IGN SW Fuse (1 of 2)
Cell 10: PCM Fuse
Cell 10: IGN SW Fuse (1 of 2)
Cell 10: CHIME Fuse
Cell 14: G202
Cell 80: Buick with U23
Cell 81: IP Fuse Block