GM Service Manual Online
For 1990-2009 cars only
Makes
🢒
Oldsmobile
🢒
1998
🢒
LSS
🢒 Cell 44: Pontiac Indicators
Cell 44: Pontiac Indicators
Cell 44: Pontiac Indicators
Cell 10: IGN SW Fuse (1 of 2)
Cell 10: PCM Fuse
Cell 10: IGN SW Fuse (1 of 2)
Cell 10: CHIME Fuse
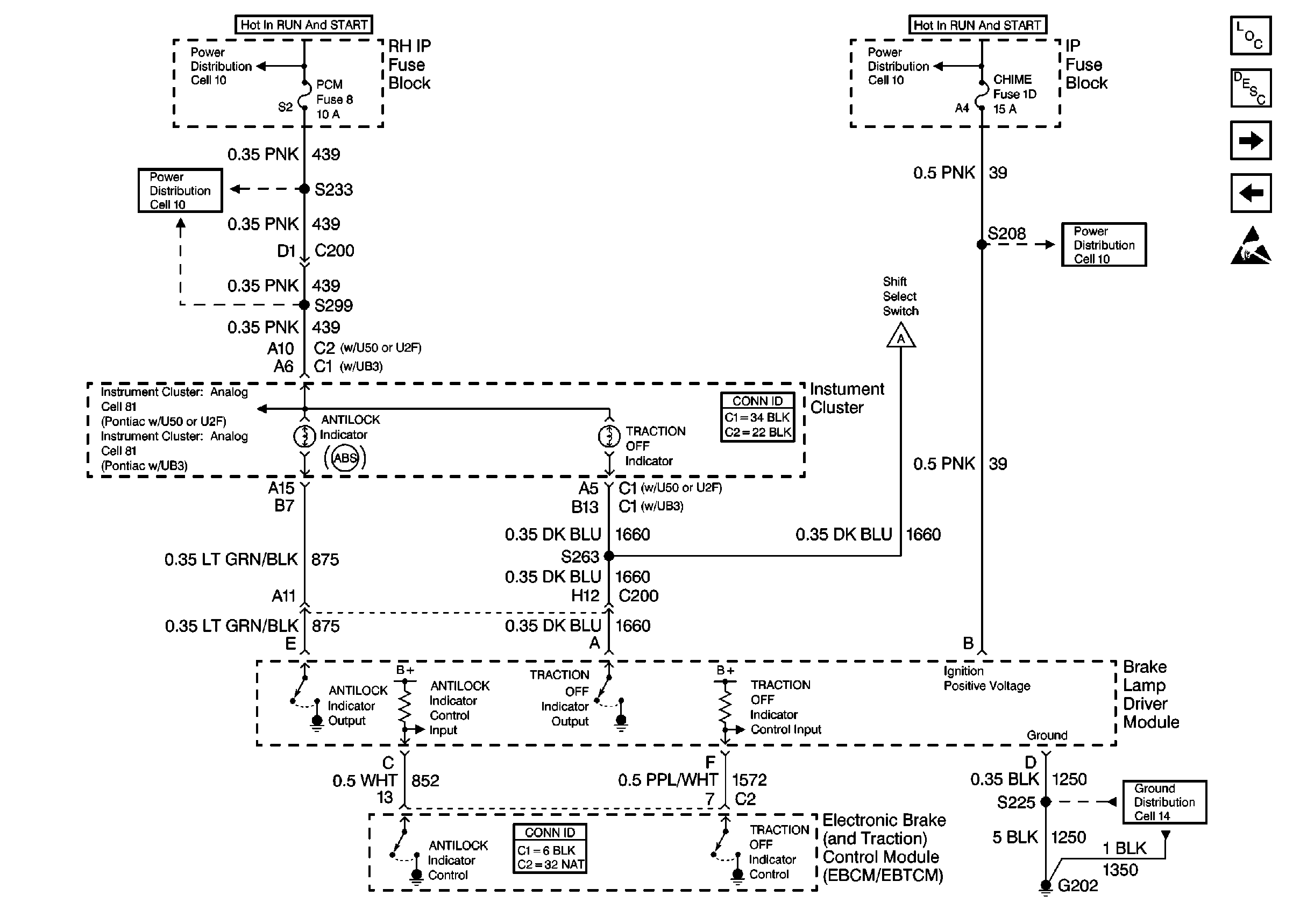
ABS Components
ABS/TCS System Description
Cell 44: Oldsmobile Indicators
Cell 44: Buick Indicators
Handling ESD Sensitive Parts Notice
Cell 44: ABS/TCS Switch, UART, PCM, and Traction Control Switch
Cell 14: G202
Cell 81: Brake Indicator
Cell 81: Brake Indicator