GM Service Manual Online
For 1990-2009 cars only
Makes
🢒
Oldsmobile
🢒
1998
🢒
LSS
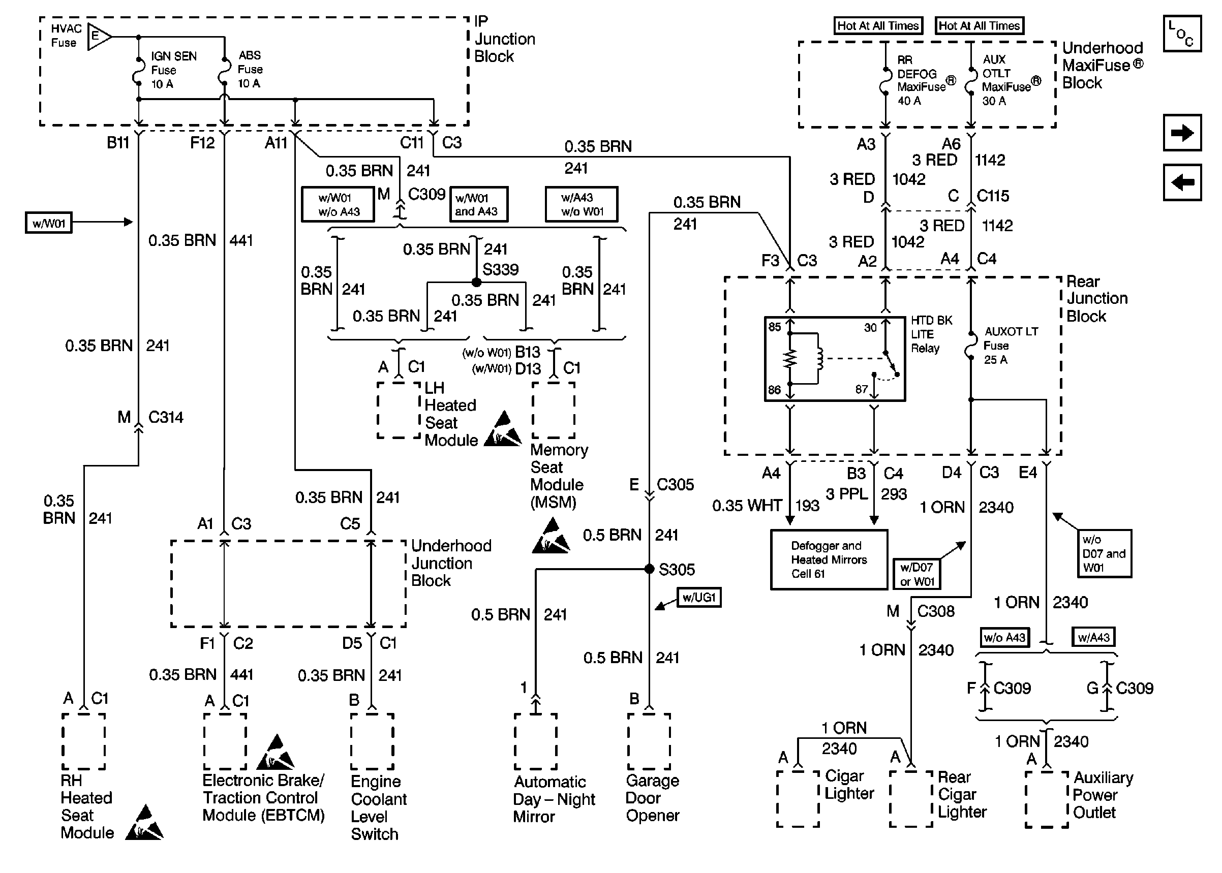
🢒 Cell 10: IGN SEN, ABS, RR DEFOG and AUXOT LT Fuses
Cell 10: IGN SEN, ABS, RR DEFOG and AUXOT LT Fuses
Cell 10: IGN SEN, ABS, RR DEFOG and AUXOT LT Fuses
Power and Grounding Components
Cell 105
Cell 10: WSW, WSW/RFA, HUD, ELC, CR CONT, A/C and HVAC Fuses
Handling ESD Sensitive Parts Notice
Handling ESD Sensitive Parts Notice
Handling ESD Sensitive Parts Notice
Handling ESD Sensitive Parts Notice
Defogger Schematics