GM Service Manual Online
For 1990-2009 cars only
Makes
🢒
Pontiac
🢒
2000
🢒
Bonneville
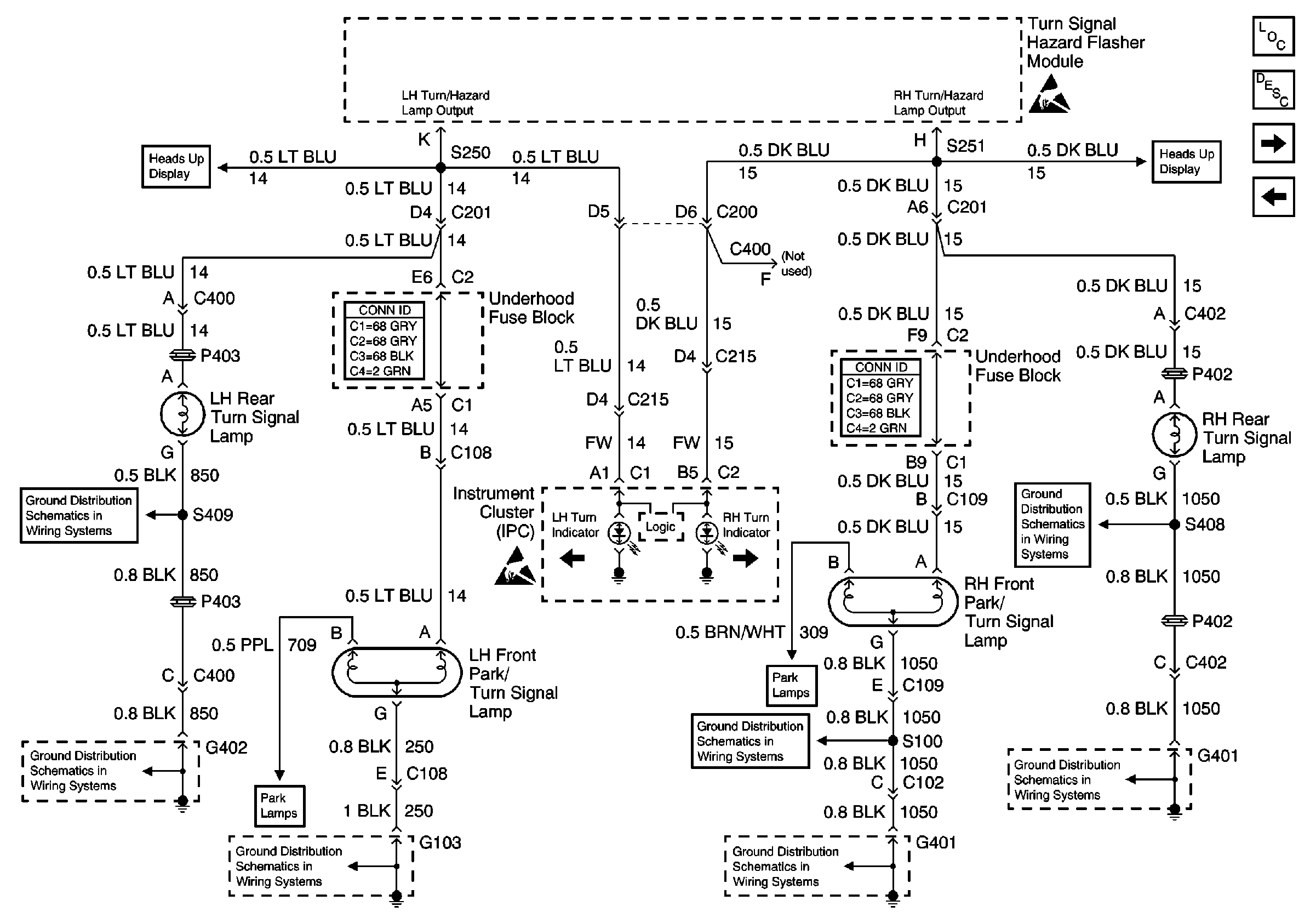
🢒 Turn Signal Lamps
Turn Signal Lamps
Turn Signal Lamps
Lighting Systems Components
Exterior Lights Circuit Description
Stop Lamps
Turn Signal, Hazard Flasher Module Inputs
Handling ESD Sensitive Parts Notice
Handling ESD Sensitive Parts Notice
G402
G401 (2 of 2)
RH Park Lamps
G402
Turn Signal, Hazard Flasher Module Inputs
G401 (2 of 2)
G401 (2 of 2)
G103
G103