GM Service Manual Online
For 1990-2009 cars only
Makes
🢒
Pontiac
🢒
2000
🢒
Bonneville
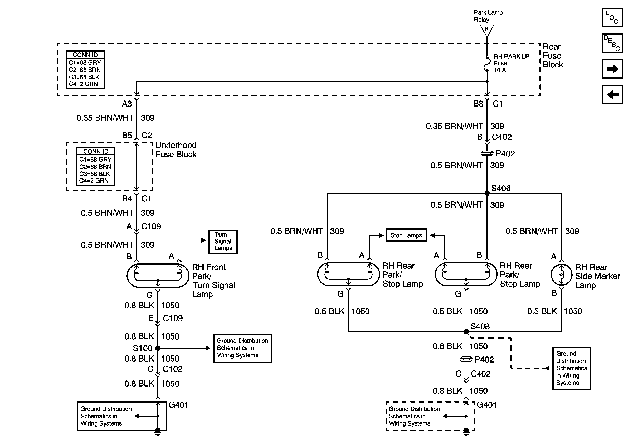
🢒 RH Park Lamps
RH Park Lamps
RH Park Lamps
Lighting Systems Components
Exterior Lights Circuit Description
License Plate Lamps, Park Lamp Relay
LH Park Lamps
License Plate Lamps, Park Lamp Relay
Turn Signal Lamps
Stop Lamps
G401 (2 of 2)
G401 (2 of 2)
G401 (2 of 2)
G401 (2 of 2)