GM Service Manual Online
For 1990-2009 cars only
Makes
🢒
Pontiac
🢒
2000
🢒
Bonneville
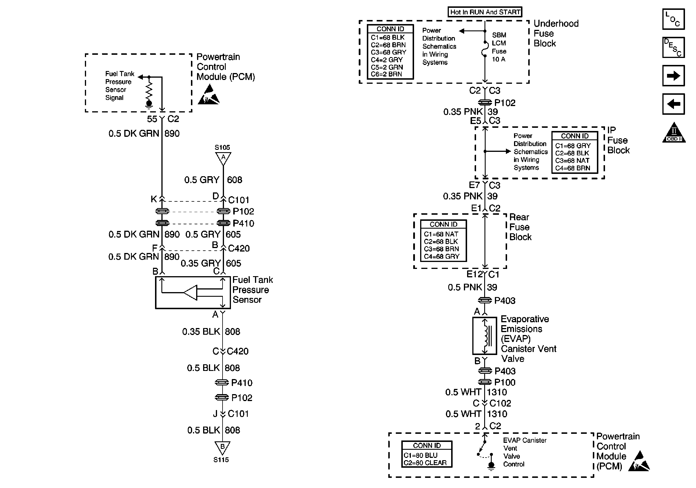
🢒 Fuel Tank Pressure Sensor, EVAP Vent Valve
Fuel Tank Pressure Sensor, EVAP Vent Valve
Fuel Tank Pressure Sensor, EVAP Vent Valve
Engine Controls Components
Powertrain Control Module Description
OBD II Symbol Description Notice
Heated Oxygen Sensors
Sensors
Underhood Fuse Block, OXYGEN SENSOR and IGN-1 Fuses
Handling ESD Sensitive Parts Notice
Underhood Fuse Block, OXYGEN SENSOR and IGN-1 Fuses
Sensors
Sensors
Handling ESD Sensitive Parts Notice