GM Service Manual Online
For 1990-2009 cars only
Makes
🢒
Pontiac
🢒
2000
🢒
Bonneville
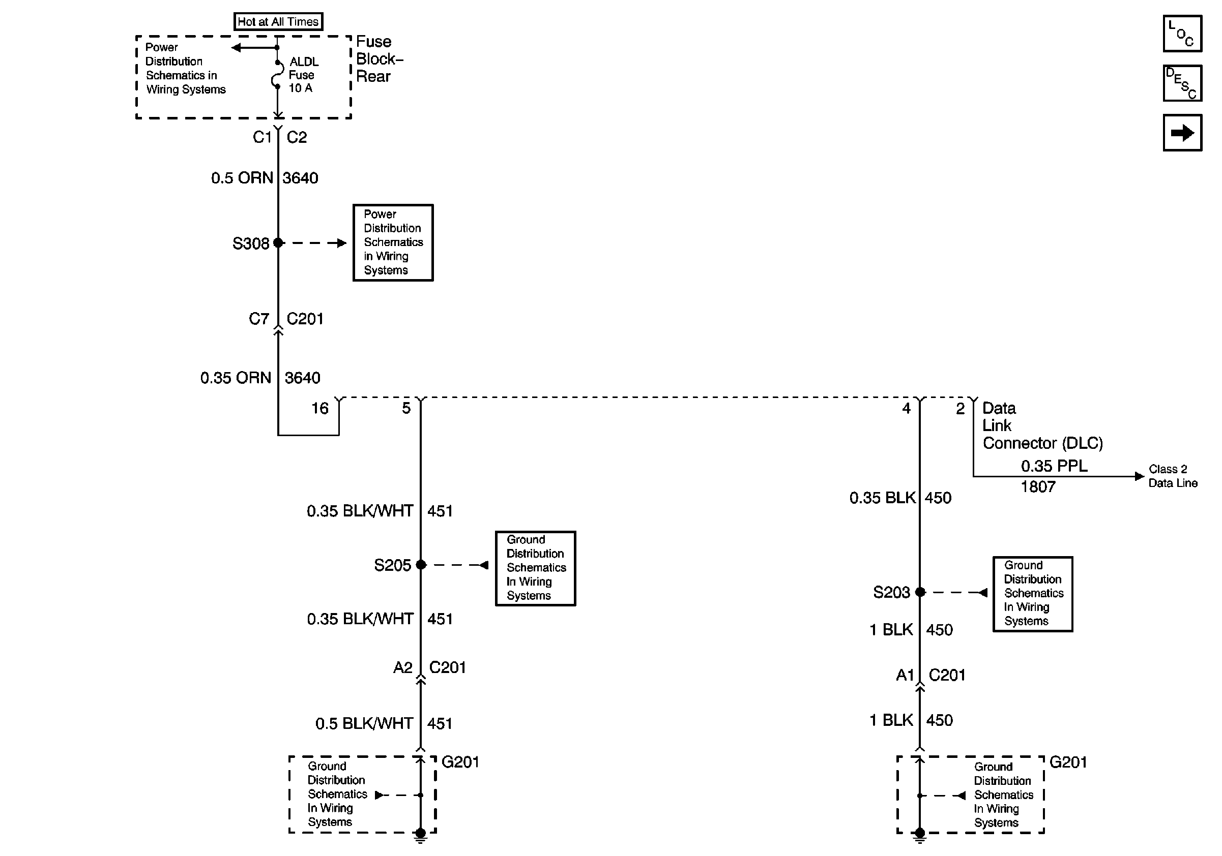
🢒 DLC Power and Grounds
DLC Power and Grounds
DLC Power and Grounds
ELC, RR DEFOG, and ALDL Fuses (Rear Fuse Block)
G201 (1 of 3)
G201 (2 of 3)
G201 (1 of 3)
G201 (2 of 3)
Data Link Communications Components
Data Link Communications Circuit Description
Serial Data Class 2