GM Service Manual Online
For 1990-2009 cars only
Makes
🢒
Pontiac
🢒
1985
🢒
Demonstrator
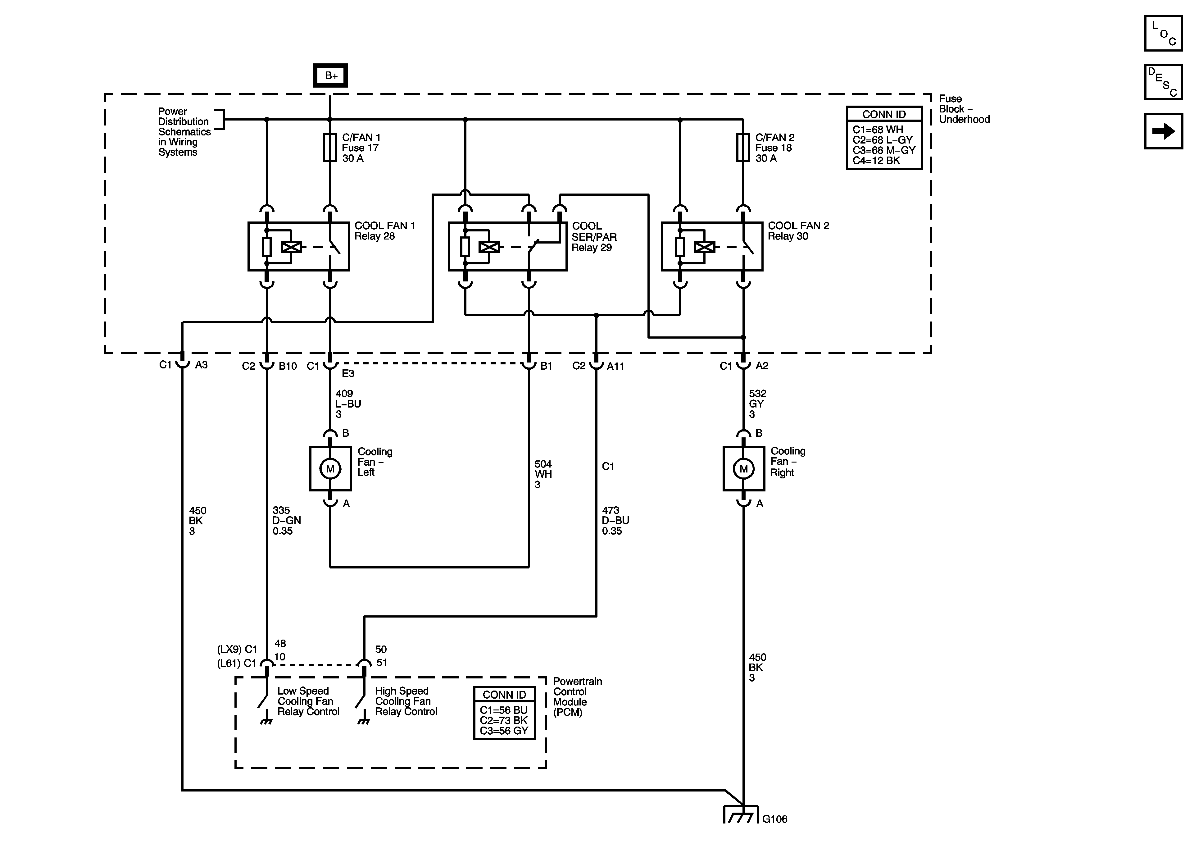
🢒 Engine Cooling Fans
Engine Cooling Fans
Engine Cooling Fans
Master Electrical Component List
Cooling System Description and Operation
Engine Coolant Indicator
Fuse Block Underhood Bussing
Fuse Block Underhood Bussing
G106