GM Service Manual Online
For 1990-2009 cars only

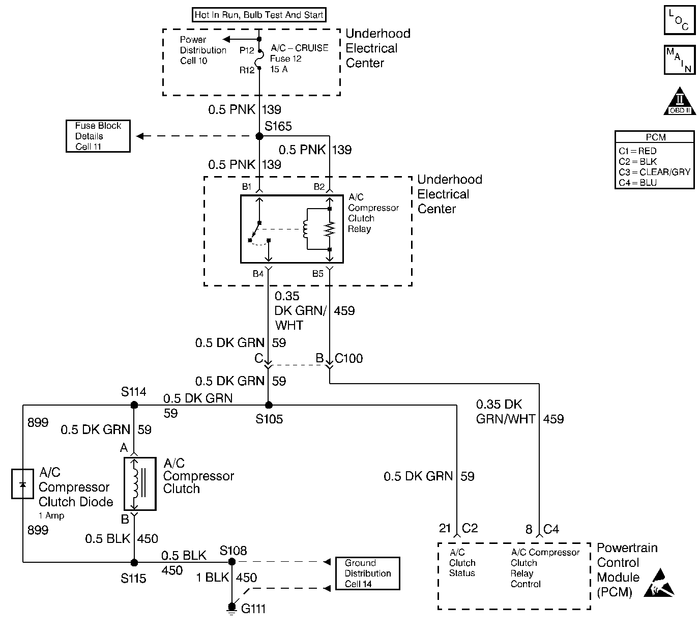
Object Number: 21653  Size: LF
Engine Controls Components
A/C Controls
OBD II Symbol Description Notice
Handling ESD Sensitive Parts Notice

Circuit Description

When the PCM detects that A/C has been requested, the PCM will activate the A/C clutch relay. When the relay has been activated, voltage should be present at both the A/C compressor clutch and the A/C clutch status circuit at the PCM.

Conditions for Setting the DTC

The PCM has commanded the A/C ON and no voltage is detected on the A/C clutch status line for more than 5.0 seconds.

Action Taken When the DTC Sets

    • The DTC will be stored in the PCM memory when the diagnostic runs and fails.
    • The Malfunction Indicator Lamp (MIL) will not illuminate.
    • The PCM will record operating conditions at the time the diagnostic fails. This information will be stored in Failure Records.

Conditions for Clearing the MIL/DTC

    • The PCM will turn the MIL OFF after three consecutive drive trips that the diagnostic runs and does not fail.
    • A last test failed (Current DTC) will clear when the ignition is cycled and the diagnostic runs and does not fail.
    • A History DTC will clear after forty consecutive warm-up cycles, if no failures are reported by this or any other emission related diagnostic.
    • PCM battery voltage is interrupted.
    • Using a Scan tool.

Diagnostic Aids

Using Freeze Frame and/or Failure Records data may aid in locating an intermittent condition. If the DTC cannot be duplicated, the information included in the Freeze Frame and/or Failure Records data can be useful in determining how many miles since the DTC set. The Fail Counter and Pass Counter can also be used to determine how many ignition cycles the diagnostic reported a pass and/or a fail. Operate vehicle within the same freeze frame conditions (RPM, load, vehicle speed, temperature etc.) that were noted. This will isolate when the DTC failed. For intermittents, refer to Symptoms .

Test Description

Number(s) below refer to step numbers on the diagnostic table.

  1. A problem that may prevent the compressor from engaging may or may not cause a DTC P1546.

  2. If the scan tool indicates that the A/C Status is ON, indicates that the status circuit is OK.

  3. Using Freeze Frame and/or Failure Records data may aid in locating an intermittent condition. If the DTC cannot be duplicated, the information included in the Freeze Frame and/or Failure Records data can be useful in determining how many miles since the DTC set. The Fail Counter and Pass Counter can also be used to determine how many ignition cycles the diagnostic reported a pass and/or a fail. Operate vehicle within the same freeze frame conditions (RPM, load, vehicle speed, temperature etc.) that were noted. This will isolate when the DTC failed.

  4. Checks whether ignition voltage is available at the relay.

  5. Determines if the A/C relay is at fault or the A/C status circuit is at fault. If the A/C clutch engages, indicates that the A/C Status circuit is OK.

Step

Action

Value(s)

Yes

No

1

Was the Powertrain On-Board Diagnostic (OBD) System Check performed?

--

Go to Step 2

Go to Powertrain On Board Diagnostic (OBD) System Check

2

  1. Install the scan tool.
  2. Start and idle the engine with the A/C ON.

Does the A/C clutch operate properly?

--

Go to Step 3

Go to Step 5

3

Using a scan tool, monitor A/C Status display on the Engine 1 Data List.

Does the scan tool indicate A/C Status as ON?

--

Go to Step 4

Go to Step 8

4

  1. Turn the ignition ON, engine OFF, review Freeze Frame and/or Failure Records data for this DTC and note parameters.
  2. Turn the ignition OFF for 15 seconds.
  3. Start the engine and operate the vehicle within the conditions required for this diagnostic to run, and as close to the conditions recorded in Freeze Frame/Failure Records as possible. Special operating conditions that need to be met before the PCM will run this diagnostic, where applicable, are listed in Conditions for Setting the DTC.
  4. Using the scan tool, select DTC, Specific, then enter the DTC number which was set.

Does the scan tool indicate that this diagnostic failed this ignition?

--

Go to Step 5

Go to Diagnostic Aids

5

  1. Turn the ignition OFF
  2. Disconnect A/C clutch relay.
  3. Turn the ignition ON, engine OFF.
  4. Probe the ignition feed circuit at the A/C relay terminal (switch side of relay) with a test light (J 34142-B) to ground.

Does the test light illuminate?

--

Go to Step 6

Go to Step 9

6

Using a fused jumper wire, jump the ignition feed circuit to the A/C clutch status circuit at the A/C clutch relay electrical harness.

Does the A/C clutch engage?

--

Go to Step 7

Go to Step 10

7

Repair the faulty A/C clutch relay connection or faulty A/C clutch relay. Refer to A/C Relay replacement.

Is the action complete?

--

Go to Step 12

--

8

Repair the open A/C clutch status circuit from the splice to the PCM.

Was the condition found and corrected?

--

Go to Step 12

Go to Step 11

9

Repair the open ignition feed circuit to A/C relay.

Is the action complete?

--

Go to Step 12

--

10

Repair the open in A/C status circuit from A/C relay to splice.

Is the action complete?

--

Go to Step 12

--

11

Important:: Replacement PCM must be programmed. Refer to Powertrain Control Module Replacement/Programming .

Replace the PCM.

Is the action complete?

--

Go to Step 12

--

12

  1. Using the scan tool, select DTC, Clear Info.
  2. Start the engine and idle at normal operating temperature.
  3. Select DTC, Specific, then enter the DTC number which was set.
  4. Operate the vehicle within the conditions for setting this DTC as specified in the supporting text, if applicable.

Does the scan tool indicate that this test ran and passed?

--

Go to Step 13

Go to Step 2

13

Using the scan tool, select Capture Info, Review Info.

Are any DTCs displayed that have not been diagnosed?

--

Go to the applicable DTC table

System OK