GM Service Manual Online
For 1990-2009 cars only
Makes
🢒
Pontiac
🢒
1998
🢒
Firebird
🢒
Body and Accessories
🢒
Body Rear End
🢒 Release Systems Schematics
Figure
1:
Cell 134: Rear Compartment Lid Release Relay, Rear Compartment Lid Release Actuator, Rear Compartment Lid Release Switch
Body Rear End Components
Rear Compartment Lid Release Circuit Description
Cell 134: Park Brake Switch, Daytime Running Lamps (DRL) Module, Park/NeutRal Position Switch
Power Distribution Schematics
Power Distribution Schematics
Fuse Block Schematics
Handling ESD Sensitive Parts Notice
Ground Distribution Schematics
Ground Distribution Schematics
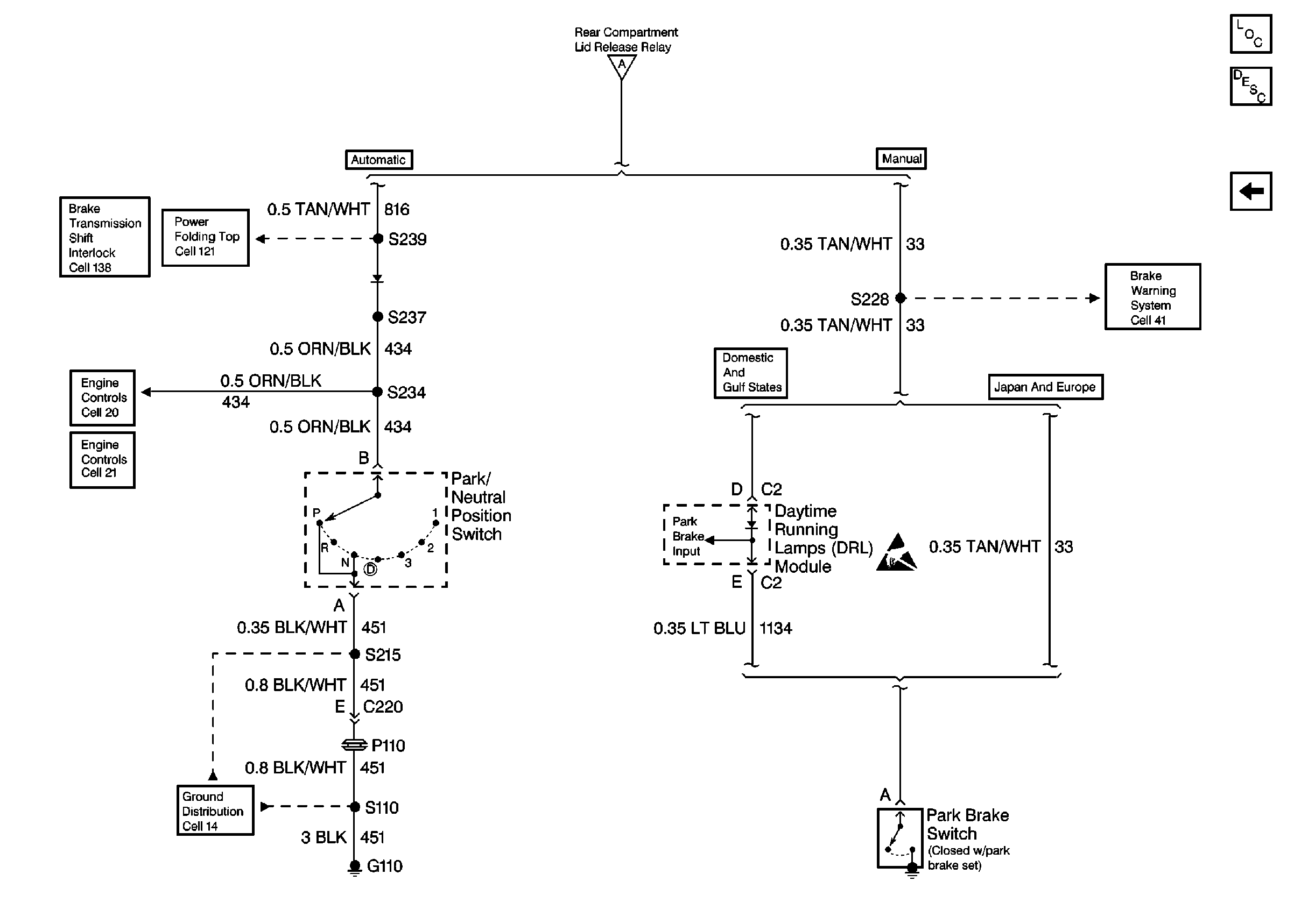
Cell 134: Park Brake Switch, Daytime Running Lamps (DRL) Module, Park/NeutRal Position Switch
Figure
2:
Cell 134: Park Brake Switch, Daytime Running Lamps (DRL) Module, Park/Neutral Position Switch
Body Rear End Components
Rear Compartment Lid Release Circuit Description
Brake Warning System Schematics
Cell 134: Rear Compartment Lid Release Relay, Rear Compartment Lid Release Actuator, Rear Compartment Lid Release Switch
Shift Lock Control Schematics
Folding Top Schematics
Ground Distribution Schematics
Engine Controls Schematics
Engine Controls Schematics
Handling ESD Sensitive Parts Notice
Cell 134: Rear Compartment Lid Release Relay, Rear Compartment Lid Release Actuator, Rear Compartment Lid Release Switch