GM Service Manual Online
For 1990-2009 cars only
Makes
🢒
Pontiac
🢒
2000
🢒
Firebird
🢒 Starting System
Starting System
Starting System
Engine Electrical Components
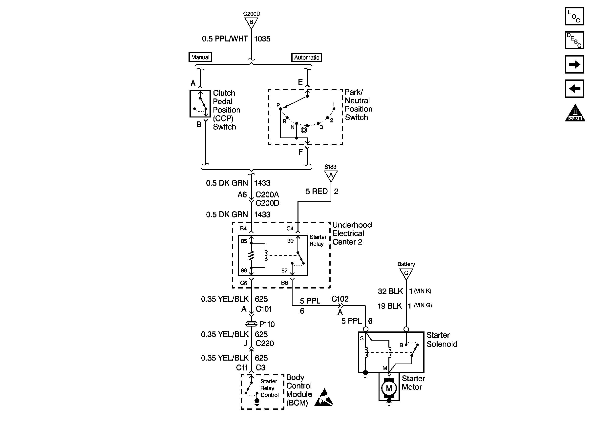
Starting System Circuit Description
Charging System
Starting System
OBD II Symbol Description Notice
Starting System
Starting System
Starting System