GM Service Manual Online
For 1990-2009 cars only
Makes
🢒
Pontiac
🢒
2000
🢒
Firebird
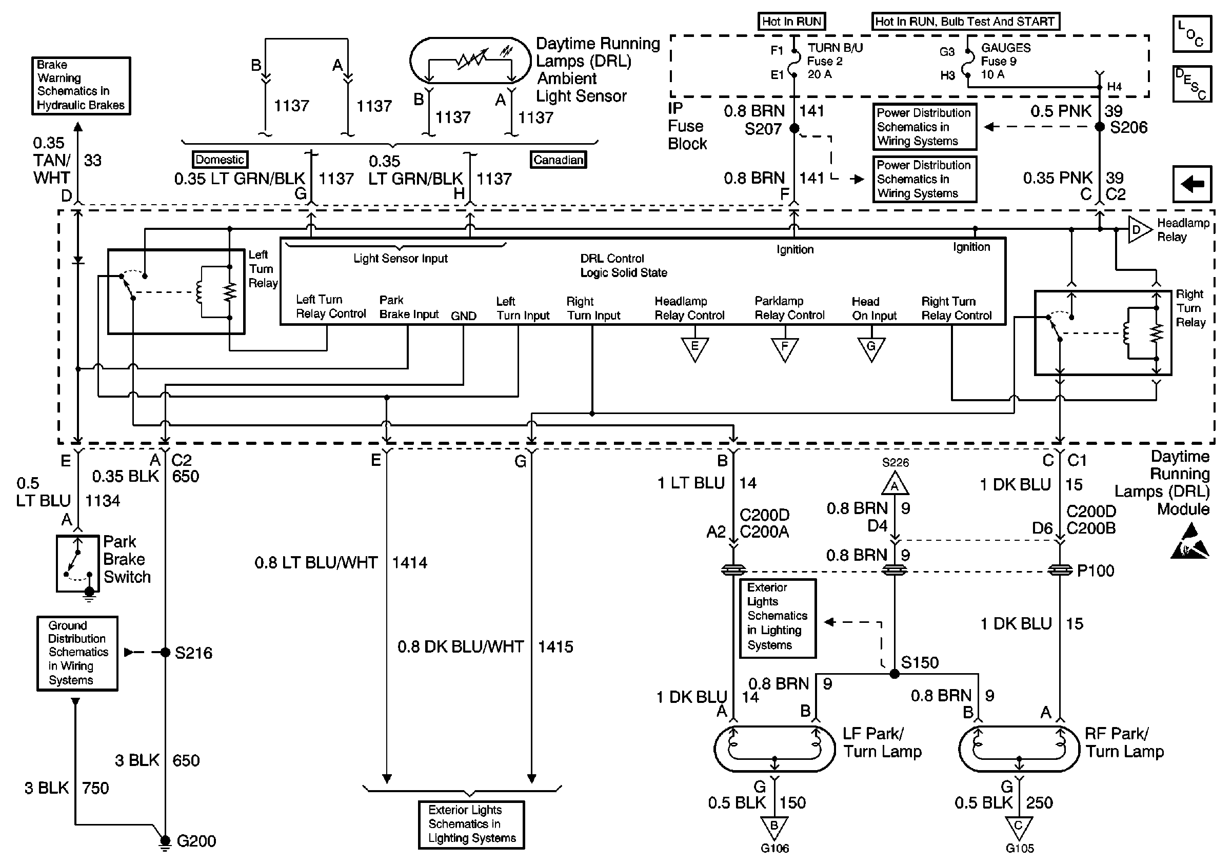
🢒 DRL Module, Park/Turn Lamps
DRL Module, Park/Turn Lamps
DRL Module, Park/Turn Lamps
Lighting Systems Components
Headlights/Daytime Running Lights (DRL) Circuit Description Pontiac Domestic
DRL Module, Headlamp Opening Door Assembly
DRL Module, Headlamp Opening Door Assembly
DRL Module, Headlamp Opening Door Assembly
DRL Module, Headlamp Opening Door Assembly
DRL Module, Headlamp Opening Door Assembly
DRL Module, Headlamp Opening Door Assembly
DRL Module, Headlamp Opening Door Assembly
DRL Module, Headlamp Opening Door Assembly
HVAC and TURN B/U Fuses
AIR BAG and GAUGES Fuses
G200 Splice S216
Brake Fluid Level Sensor, Instrument Cluster and Park Brake Switch
Handling ESD Sensitive Parts Notice