GM Service Manual Online
For 1990-2009 cars only
Makes
🢒
Pontiac
🢒
2000
🢒
Firebird
🢒 SIR Schematic
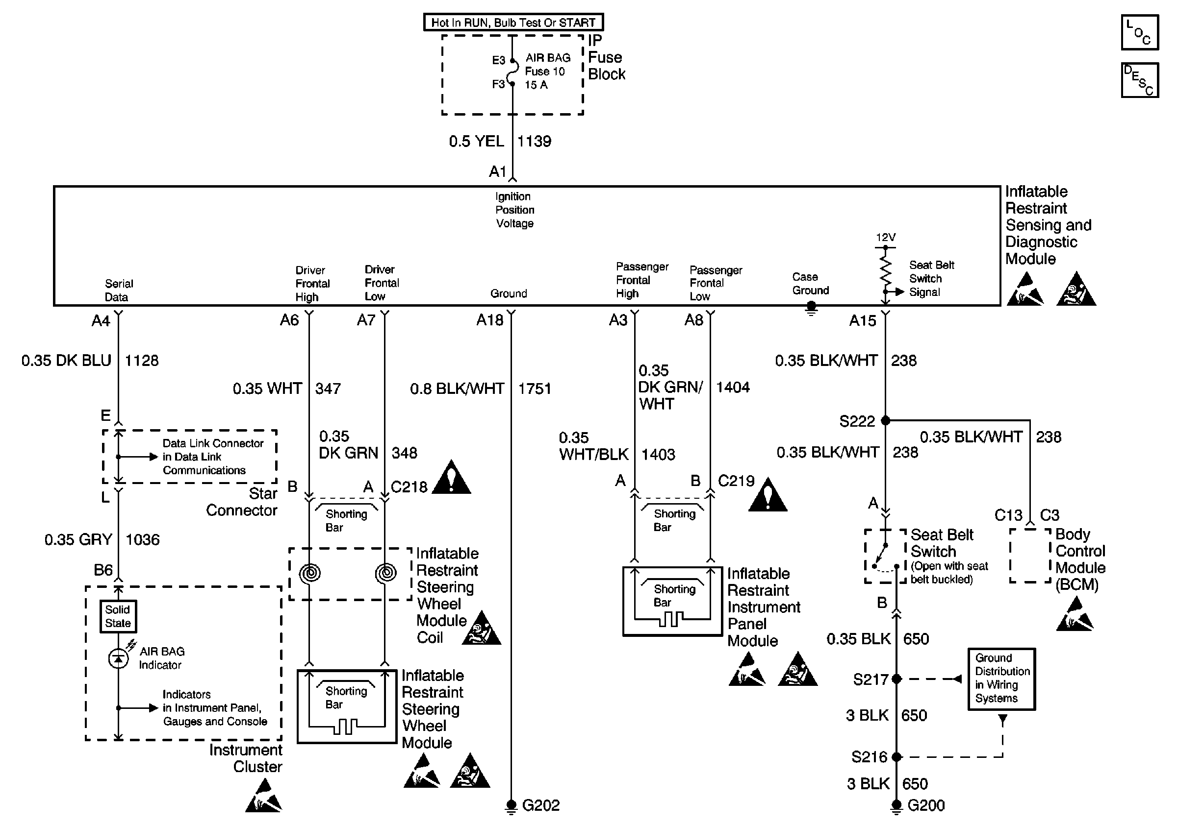
SIR Schematic
SIR Components
SIR System Component Description and Definitions
Handling ESD Sensitive Parts Notice
SIR Caution
Class 2 Serial Data Line
Instrument Cluster Gauges
Handling ESD Sensitive Parts Notice
Handling ESD Sensitive Parts Notice
SIR Caution
SIR Caution
Handling ESD Sensitive Parts Notice
SIR Caution
G200 Splice S217
Handling ESD Sensitive Parts Notice