GM Service Manual Online
For 1990-2009 cars only
Makes
🢒
Pontiac
🢒
2001
🢒
Firebird
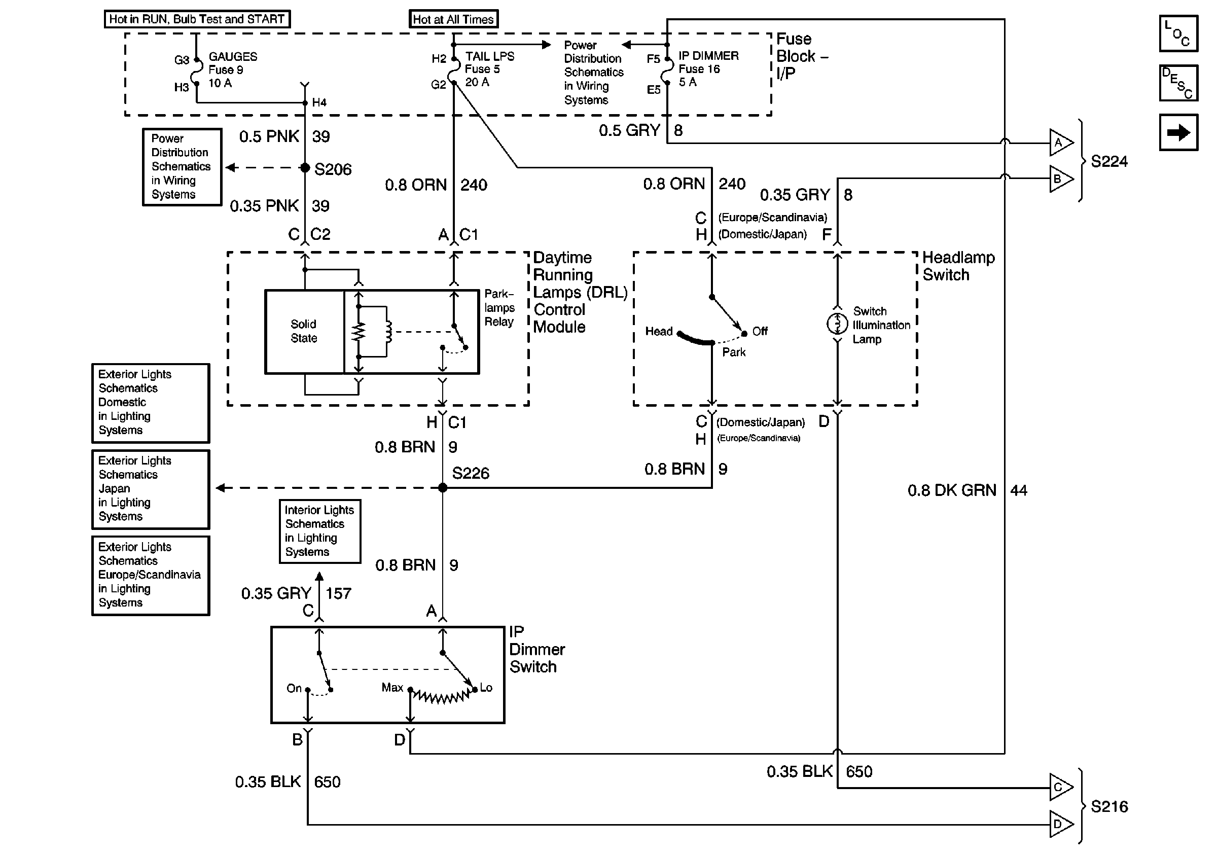
🢒 Headlamp Switch and IP Dimmer Switch
Headlamp Switch and IP Dimmer Switch
Headlamp Switch and IP Dimmer Switch
Master Electrical Component List
Interior Lighting Systems Description and Operation
Interior Illumination Lamps (1 of 2)
AIR BAG and GAUGES Fuses
Interior Illumination Lamps (1 of 2)
Body Control Module and Switch Inputs
Interior Illumination Lamps (1 of 2)