GM Service Manual Online
For 1990-2009 cars only
Makes
🢒
Pontiac
🢒
2007
🢒
G5
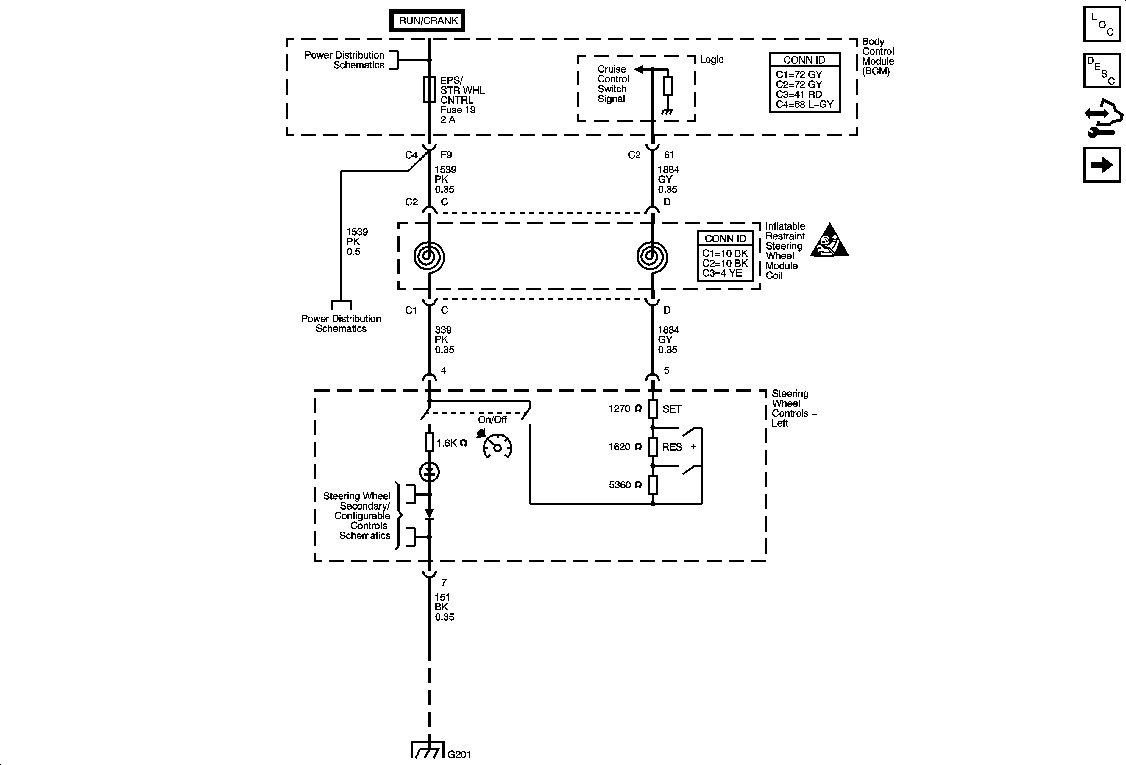
🢒 Power, Ground, Communication, Cruise Switches
Power, Ground, Communication, Cruise Switches
Power, Ground, Communication, Cruise Switches
Master Electrical Component List
Cruise Control Description and Operation
Control Module References
Clutch Pedal Position Switch, Stop Lamp Switch
Underhood Fuse Block IP IGN Fuse, Body Control Module Fuses - AIRBAG, EPS/STR WHL CNTRL, HVAC/IP IGN, WPR
Underhood Fuse Block IP IGN Fuse, Body Control Module Fuses - AIRBAG, EPS/STR WHL CNTRL, HVAC/IP IGN, WPR
I/P and Seat Lighting
G201 (2 of 2)
Cruise Control Schematic Icons