GM Service Manual Online
For 1990-2009 cars only
Makes
🢒
Pontiac
🢒
2005
🢒
GTO
🢒 Horns
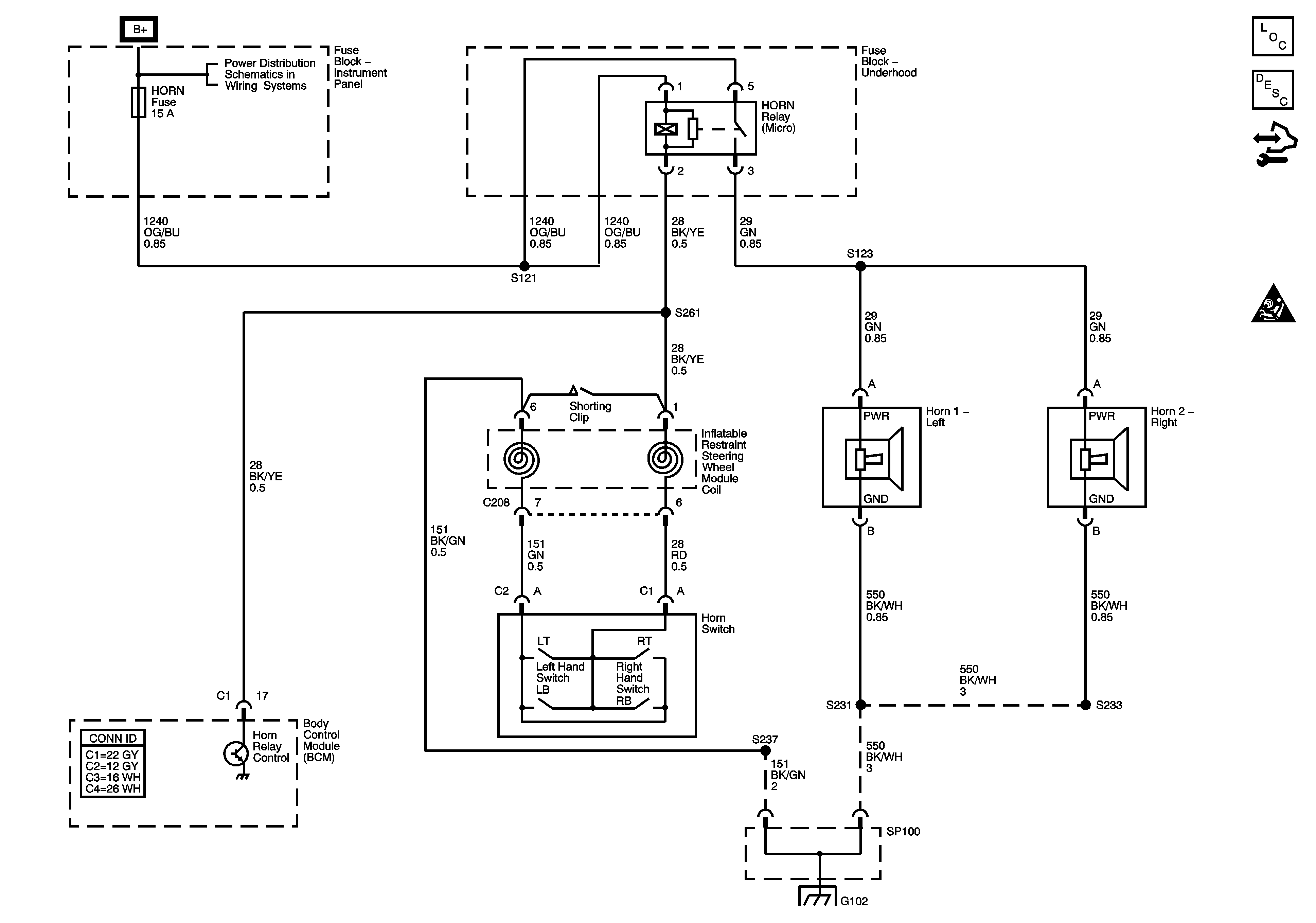
Horns
Master Electrical Component List
Horns System Description and Operation
Control Module References
SIR Handling Caution
HEATED REAR WINDOW, RADIO, CELLULAR PHONE, SUB-WOOFER, AMPLIFIER, IGNITION SWITCH and HORN Fuses
SP100 and G102 3 of 5