GM Service Manual Online
For 1990-2009 cars only

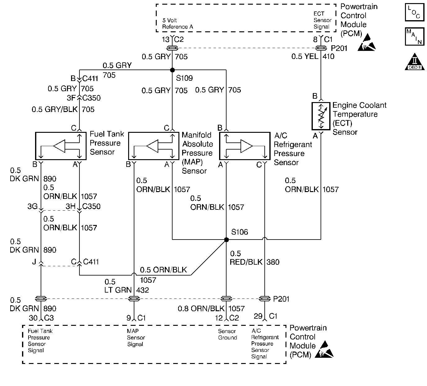
Object Number: 27995  Size: LF
Engine Controls Components
Engine Data Sensors
OBD II Symbol Description Notice
Handling ESD Sensitive Parts Notice
Handling ESD Sensitive Parts Notice

Circuit Description

The Powertrain Control Module (PCM) uses the manifold absolute pressure (MAP) sensor to control the fuel delivery and the ignition timing. The MAP sensor measures the changes in the intake manifold pressure which results from engine load, or intake manifold vacuum, and the RPM changes, and converts these into voltage outputs. The Powertrain Control Module (PCM) sends a 5 volt reference voltage to the MAP sensor. As the manifold pressure changes, the output voltage of the MAP sensor also changes. By monitoring the MAP sensor output voltage, the PCM knows the manifold pressure. A lower pressure, or low voltage, output voltage will be approximately 1.0 to 1.5 volts at idle. Higher pressures, or higher voltage, output voltage will be approximately 4.5 to 4.8 volts at wide open throttle (WOT). The MAP sensor is also used to measure barometric pressure, allowing the PCM to make adjustments for different altitudes.

Conditions for Setting the DTC

    •  MAP is less than 14 kPa.
    •  Engine speed is less than 1200 RPM.
        OR
    •  Throttle Position (TP) is greater than 15% and engine speed is greater than 1200 RPM.
    •  Above conditions met for 0.2 seconds.
    •  DTC P0122 or P0123 not set.

Action Taken When the DTC Sets

    • The Malfunction Indicator Lamp (MIL) will illuminate.
    • The Powertrain Control Module (PCM) will record operating conditions at the time the diagnostic fails. This information will be stored in the Freeze Frame and Failure Records buffers.
    • A history DTC is stored.
    • Coolant fan turns ON.
    • The PCM will substitute a fixed MAP value and use Throttle Position (TP) to control the fuel delivery (scan tool will not show defaulted value.)
    • The vehicle will operate in Open Loop when the vehicle is under 8 km/h (5 mph). The vehicle will operate in Closed Loop when the vehicle is over 8 km/h (5 mph).

Conditions for Clearing the MIL/DTC

    • The MIL will turn OFF after three consecutive ignition cycles in which the diagnostic runs without a fault.
    • A history DTC will clear after 40 consecutive warm-up cycles without a fault.
    • The MIL/DTCs can be cleared by using the scan tool.

Diagnostic Aids

Important: After repairs use the scan tool Fuel Trim Reset function to reset long term fuel trim to 128 (0%).

With the ignition ON and the engine stopped, the manifold pressure is equal to atmospheric pressure and the signal voltage will be high. This information is used by the PCM as an indication of vehicle altitude. Comparison of this reading with a known good vehicle with the same sensor is a good way to check the accuracy of a suspect sensor. Readings should be the same ± .4 volt.

If a DTC P0107 is intermittent, refer to Symptoms or to Manifold Absolute Pressure Sensor Output Diagnosis for further diagnosis.

Test Description

Number(s) below refer to the step number(s) on the Diagnostic Table.

  1. The Powertrain OBD System Check prompts the technician to complete some basic checks and store the freeze frame and failure records data on the scan tool if applicable. This creates an electronic copy of the data taken when the fault occurred. The information is then stored in the scan tool for later reference.

  2. This step determines if DTC P0107 is the result of a hard failure or an intermittent condition.

  3. Jumpering harness terminals B to C (signal circuit to 5 volts) will determine if the sensor is at fault or if there is a problem with the PCM or wiring.

  4. The scan tool may not display 5 volts. The important thing is that the PCM recognizes the voltage as more than 4 volts, indicating that the PCM and CKT 432 are OK. A test light that illuminates indicates a short to ground in the signal circuit.

  5. An open or short to ground in CKT 416 could also set additional DTC's.

DTC P0107 Manifold Absolute Pressure (MAP) Circuit - Low Voltage

Step

Action

Value(s)

Yes

No

1

Was the Powertrain On-Board Diagnostic (OBD) System Check performed?

--

Go to Step 2

Go to Powertrain On Board Diagnostic (OBD) System Check

2

  1. With engine idling, install a scan tool.

Does the scan tool display MAP voltage below the specified value?

0.25V

Go to Step 3

Go to Step 4

3

  1. Turn the ignition switch OFF.
  2. Disconnect the MAP sensor electrical connector.
  3. Jumper the MAP signal circuit to the 5 volt reference circuit.
  4. Ignition ON.

Does the MAP voltage read more than the specified value?

4.7V

Go to Step 5

Go to Step 6

4

  1. Turn the ignition switch ON, with the engine OFF, review the freeze frame data and note the parameters.
  2. Operate the vehicle within the freeze frame conditions and Conditions For Setting The DTC as noted.

Does the scan tool display MAP voltage below the specified value?

0.25V

Go to Step 3

Go to Diagnostic Aids

5

Inspect the PCM electrical connector terminals for the following conditions:

    • Poor connections.
    • Proper contact tension.
    • Poor terminal to wire connection.

Was a problem found?

--

Go to Step 8

Go to Step 9

6

  1. Turn the ignition switch OFF.
  2. Remove the jumper wire.
  3. Probe the MAP sensor signal circuit terminal with a test light to B+.
  4. Turn the ignition switch ON.

Does the scan tool read over the specified value?

4.0V

Go to Step 7

Go to Step 12

7

Check the MAP sensor 5 volt reference circuit for an open or short to ground.

Was a problem found?

--

Go to Step 10

Go to Step 11

8

Repair the connection terminal(s) as necessary.

Is the action complete?

--

Go to Step 14

--

9

Replace the MAP sensor.

Is the action complete?

--

Go to Step 14

--

10

Repair the MAP sensor 5 volt reference circuit.

Is the action complete?

--

Go to Step 14

--

11

Replace the PCM.

Is the action complete?

--

Go to Step 14

--

12

Check the MAP sensor signal circuit for the following conditions:

    • Open
    • Short to ground
    • Short to sensor ground

Was a problem found?

--

Go to Step 13

Go to Step 11

13

Repair the MAP sensor signal circuit.

Is the action complete?

--

Go to Step 14

--

14

  1. Using the scan tool, clear the DTC's.
  2. Start the engine and idle at normal operating temperature.
  3. Operate the vehicle within the conditions for setting this DTC as supported in the text.

Does the scan tool indicate that this diagnostic ran and passed?

--

Go to Step 15

Go to Step 2

15

Check if any additional DTC's are set.

Are any DTC's displayed that have not been diagnosed?

--

Go to applicable DTC table

System OK