GM Service Manual Online
For 1990-2009 cars only

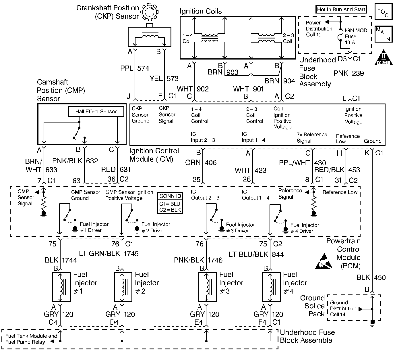
Object Number: 297555  Size: LF
Engine Controls Components
Cell 23: Ignition Controls
OBD II Symbol Description Notice
Powertrain Control Module Connector End Views With EGR
Handling ESD Sensitive Parts Notice

Circuit Description

The electronic ignition control module (ICM) sends a reference signal to the powertrain control module (PCM). The ICM sends this signal 7  times per crankshaft revolution in order to indicate the crankshaft position and the RPM. This enables the PCM to determine when to pulse the ignition coils and control the ignition timing. This signal is called the medium resolution or 7X reference. The ICM applies 5 volts through the 7X reference circuit to the PCM. This, in effect, switches this circuit to ground for a very short period of time. The seventh pulse is the sync pulse and is used for crankshaft position reference.

Conditions For Running The DTC

    • Engine running.
    • DTC P0341 not set.

Conditions for Setting the DTC

The CKP resync counter goes greater than 15 within 4 minutes and 15 seconds.

Action Taken When the DTC Sets (With EGR)

    • The Malfunction Indicator Lamp (MIL) illuminates.
    • The PCM records the operating conditions at the time when the diagnostic fails. This information stores in the Freeze Frame and Failure Records buffers.
    • A history DTC stores.
    • The coolant fan turns ON.

Action Taken When the DTC Sets (Without EGR)

    • The Malfunction Indicator Lamp (MIL) will illuminate after two consecutive ignition cycles in which the diagnostic runs with the fault active.
    • The PCM records the operating conditions at the time when the diagnostic fails. This information stores in the Freeze Frame and Failure Records buffers.
    • A history DTC stores.
    • The coolant fan turns ON.

Conditions for Clearing the MIL/DTC

    • The MIL will turn OFF after three consecutive ignition cycles in which the diagnostic runs without a fault.
    • A history DTC will clear after 40 consecutive warm-up cycles without a fault.
    • The MIL/DTCs can be cleared by using the scan tool.

Diagnostic Aids

    • If the complaint was Cranks But Will Not Run, you may set a DTC P0335 when attempting to start the engine more than 15 times and the ignition is not turned OFF between attempts.
    • An intermittent problem may be caused by the following conditions:
       - Rubbed through wire insulation
       - Poor electrical connection
       - Broken wire inside of the insulation
    • Thoroughly check any suspected circuitry for the following conditions:
       - Backed out terminals
       - Improper mating
       - Broken locks
       - Improperly formed
       - Damaged terminals
       - Poor terminal to wiring connections
       - Physical damage to the wiring harness
    • An intermittent can also be the result of a defective reluctor wheel. Remove the crankshaft sensor and inspect the reluctor wheel through the hole. Check for the porosity and the condition of the wheel. Refer to Crankshaft Balancer Clean and Inspect .

Test Description

The numbers below refer to the step numbers on the Diagnostic Table.

  1. The Powertrain OBD System Check prompts you to complete some of the basic checks and to store the freeze frame and failure records data on the scan tool if applicable. This creates an electronic copy of the data captured when the malfunction occurred. The scan tool stores this data for later reference.

  2. This step determines if the PCM recognizes a problem. If the DTC does not reset at this point, the problem may be intermittent.

  3. When a Medium Resolution Resync occurs, engine stumble should also occur. If a component electrical connection or an electrical wire is malfunctioning, an engine stumble or a medium resolution resync may be induced by wiggling the circuit or electrical connector.

  4. Operating malfunctioning non-engine related electronic components may emit Electromagnetic Interference (EMI) which may cause a resync. This step will determine if the medium resolution resync(s) are being caused by an outside source.

  5. Thoroughly check any suspected circuitry for the following conditions:

  6. • Backed out terminals
    • Improper mating
    • Broken locks
    • Improperly formed or damaged terminals
    • Poor terminal to wiring connections
    • Physical damage to the wiring harness
  7. An intermittent problem may be caused by the following conditions:

  8. • Rubbed through wire insulation
    • Poor electrical connection
    • Broken wire in the insulation
  9. Program the replacement PCM and perform the crankshaft position system variation learn procedure. Refer to the latest Techline procedure for PCM reprogramming and also refer to the Crankshaft Position System Variation Learn for the Crankshaft Position System Variation Learn Procedure.

DTC P0335-Crankshaft Position (CKP) Sensor Circuit

Step

Action

Value(s)

Yes

No

1

Did you perform the Powertrain On-Board Diagnostic (OBD) System Check?

--

Go to Step 2

Go to Powertrain On Board Diagnostic (OBD) System Check

2

Attempt to start the engine.

Will the engine start?

--

Go to Step 3

Go to Engine Cranks but Does Not Run

3

  1. Turn ON the ignition switch leaving the engine OFF.
  2. Install a scan tool.
  3. Using the scan tool, clear the DTCs.
  4. Start the engine.
  5. Idle the engine for the specified minutes or until the Malfunction Indicator Lamp (MIL) turns ON.

Did the MIL illuminate?

5

Go to Step 4

Go to Step 5

4

Caution:  Avoid contact with moving parts and hot surfaces while working around a running engine in order to prevent physical injury.

With the engine is running, wiggle the electrical connectors of the following components and related circuits, while listening for the engine to stumble:

    • PCM
    • ICM
    • CKP

Does the engine stumble?

--

Go to Step 6

Go to Step 7

5

  1. Operate any non-engine related electronic component on the vehicle.
  2. Observe the Med. Resolution Resync Counter with the scan tool.

Does the Med. Resolution Resync Counter on the scan tool increment while operating any non-engine related electronic components?

--

Go to Step 9

Go to Step 4

6

  1. Turn OFF the ignition switch.
  2. Check for a poor electrical terminal connection or replace the terminal in the circuit which caused the engine to stumble.
  3. Repair the electrical connection or the terminal in the circuit as necessary. Refer to Wiring Repairs in Wiring Systems.

Is the action complete?

--

Go to Step 13

--

7

Did the MIL illuminate in step 3?

--

Go to Step 8

Go to Step 13

8

  1. Turn OFF the ignition switch.
  2. Check the following items for rubbed through wire insulation or for wiring being pinched:
  3. • PCM
    • ICM
    • CKP sensor
  4. Repair the wiring as necessary. Refer to Wiring Repairs in Wiring Systems.

Was a repair necessary?

--

Go to Step 13

Go to Step 10

9

  1. Turn OFF the ignition switch.
  2. Repair the circuitry of the malfunctioning or interfering component. Refer to Wiring Repairs in Wiring Systems.
  3. Move any wiring that is causing the interference away from the CKP and ICM wiring harness.

Is the action complete?

--

Go to Step 13

--

10

  1. Replace the CKP sensor. Refer to the Crankshaft Position Sensor Replacement .
  2. Perform the Crankshaft Position System Variation Learn .
  3. Idle the engine for the specified minutes or until the Malfunction Indicator Lamp (MIL) turns ON.

Did the MIL illuminate?

5

Go to Step 11

Go to Step 13

11

  1. Turn OFF the ignition switch.
  2. Replace the ICM. Refer to the Ignition Control Module Replacement .
  3. Start the engine.
  4. Idle the engine for the specified minutes or until the Malfunction Indicator Lamp turns ON.

Did the MIL illuminate?

5

Go to Step 12

Go to Step 13

12

  1. Turn OFF the ignition switch.
  2. Replace the PCM. Refer to the Powertrain Control Module Replacement .
  3. Perform the Crankshaft Position System Variation Learn .
  4. Idle the engine for the specified minutes or until the Malfunction Indicator Lamp (MIL) turns ON.

Did the MIL illuminate?

5

Go to Diagnostic Aids

Go to Step 13

13

  1. Using the scan tool, clear the DTCs.
  2. Start the engine.
  3. Idle the engine at the normal operating temperature.
  4. Operate the vehicle within the conditions for running this DTC as specified in the supporting text.

Does the scan tool indicate that this diagnostic has ran and passed?

--

Go to Step 14

Go to step 3

14

Check to see if any additional DTCs are set.

Does the scan tool display any DTCs that you have not diagnosed?

--

Go to applicable DTC table

System OK