GM Service Manual Online
For 1990-2009 cars only
Makes
🢒
Pontiac
🢒
2000
🢒
Grand Am
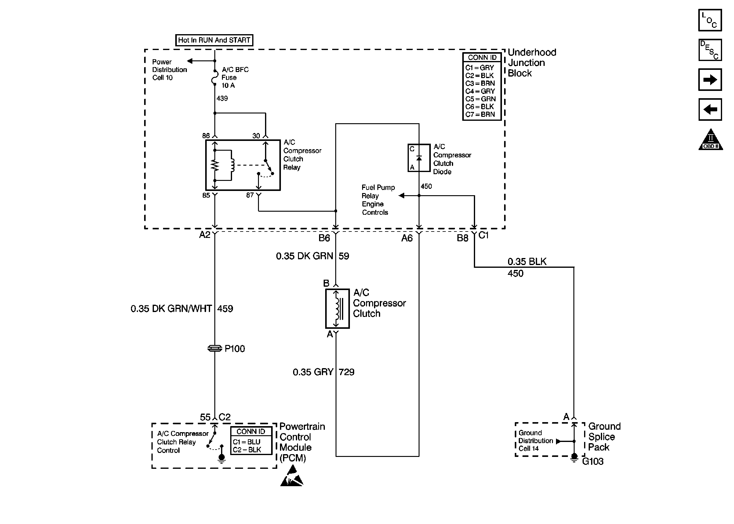
🢒 A/C Compressor Clutch
A/C Compressor Clutch
A/C Compressor Clutch
Engine Controls Components
Powertrain Control Module Description
Fuel Tank Module
Automatic Transaxle
OBD II Symbol Description Notice
Handling ESD Sensitive Parts Notice
Power Distribution Schematics
Ground Distribution Schematics