GM Service Manual Online
For 1990-2009 cars only
Makes
🢒
Pontiac
🢒
2001
🢒
Grand Am
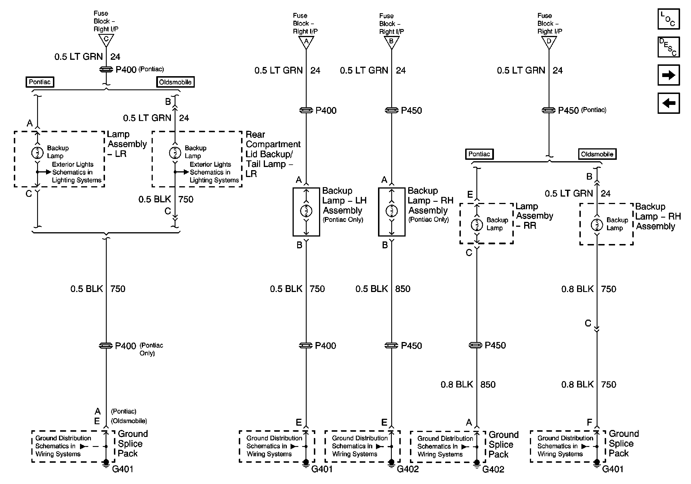
🢒 Rear Backup Lamps
Rear Backup Lamps
Rear Backup Lamps
Master Electrical Component List
Exterior Lighting Systems Description and Operation
Rear Lamps (Pontiac)
PNP Switch and Backup Lamp Switch
PNP Switch and Backup Lamp Switch
PNP Switch and Backup Lamp Switch
PNP Switch and Backup Lamp Switch
PNP Switch and Backup Lamp Switch
G401
G402
G402
G401
G401