GM Service Manual Online
For 1990-2009 cars only
Makes
🢒
Pontiac
🢒
2001
🢒
Grand Am
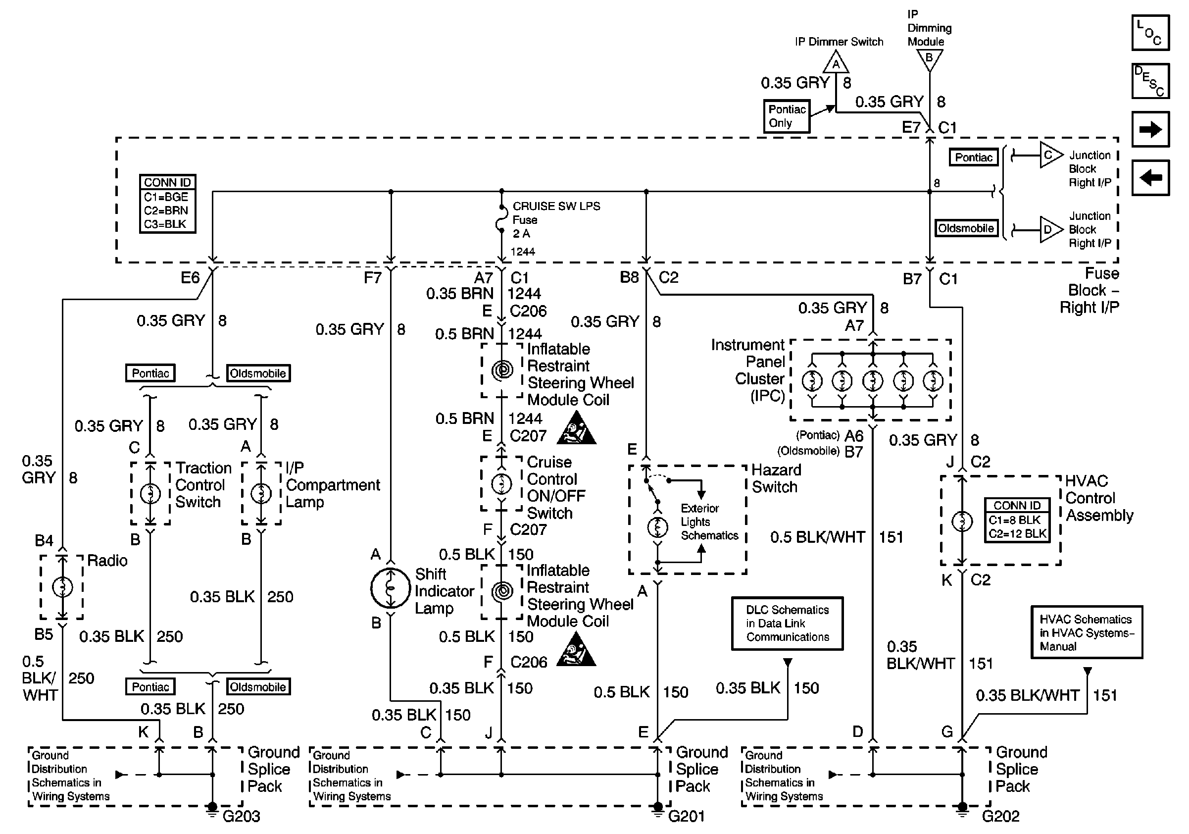
🢒 Instrument Panel Lamps
Instrument Panel Lamps
Instrument Panel Lamps
Master Electrical Component List
Interior Lighting Systems Description and Operation
Pontiac Door Switches
IP Dimmer Switch
Hazard Switch
Oldsmobile Door Switches
Pontiac Door Switches
IP Dimmer Switch
IP Dimmer Switch
G202
Data Link Connector Schematics
Hazard Switch
G201
G203